EasyManua.ls Logo

Robopac Compacta S9 - Standard Machine Pneumatic Diagram

Robopac Compacta S9
115 pages
Print Icon
To Next Page IconTo Next Page
To Next Page IconTo Next Page
To Previous Page IconTo Previous Page
To Previous Page IconTo Previous Page
Loading...
ENG
ANNEXES
114
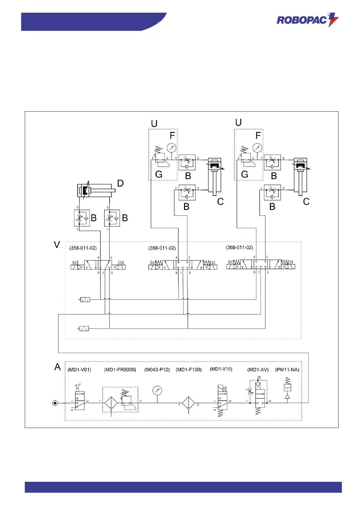
10.2. STANDARD MACHINE PNEUMATIC DIAGRAM
Legend:
A) Air treatment unit.
B) Pressure regulator.
C) Input/output pressure cylinder.
D) Clamp cylinder.
F) Pressure gauge.
G) Flow regulator.

Table of Contents

Related product manuals