EasyManua.ls Logo

TechnipFMC Sening MultiLevel - Page 223

TechnipFMC Sening MultiLevel
230 pages
Print Icon
To Next Page IconTo Next Page
To Next Page IconTo Next Page
To Previous Page IconTo Previous Page
To Previous Page IconTo Previous Page
Loading...

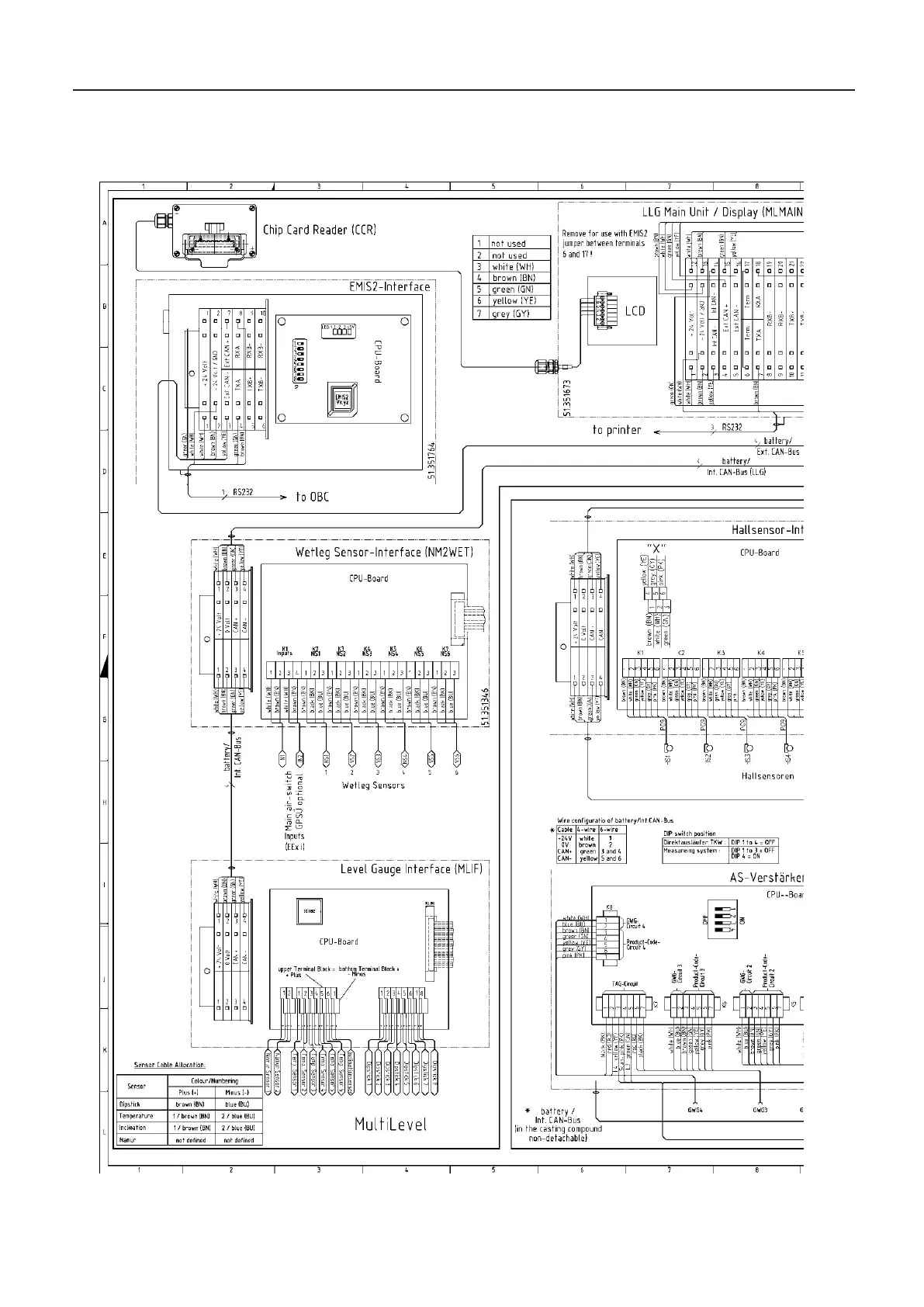
MultiLevel Instruction Manual Drawings and Approvals
17.1.26. 11.351906 – Overall wiring diagram NoMix2000 & MultiLevel – 1 of 2

Table of Contents

Related product manuals