EasyManua.ls Logo

Technogym Steprace - Wiring Diagram; Connectors

Technogym Steprace
114 pages
Print Icon
To Next Page IconTo Next Page
To Next Page IconTo Next Page
To Previous Page IconTo Previous Page
To Previous Page IconTo Previous Page
Loading...
STEPRACE: Service & Maintenance Manual - rev. 1.2
Page 2.2
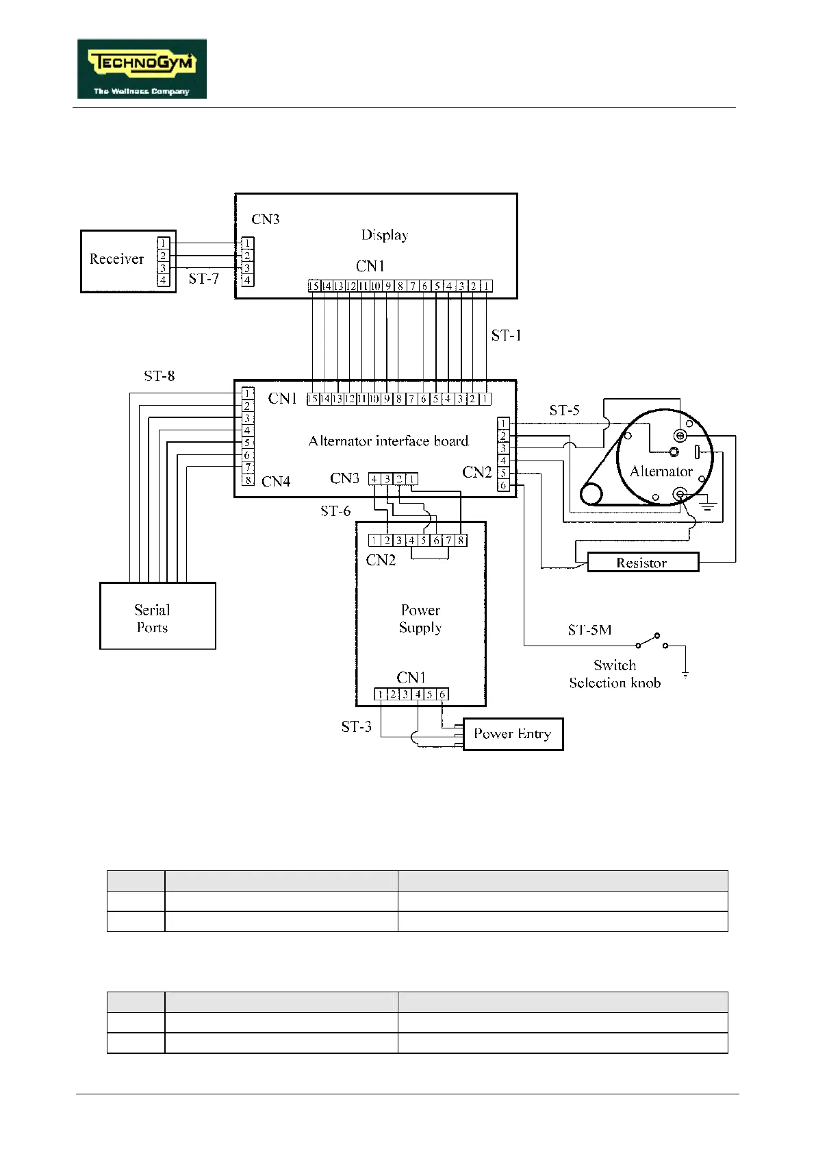
2.5. WIRING DIAGRAM
2.5.1. CONNECTORS
CPU board
name type of connector connection
CN1 AMP MATE-N-LOCK 12-pin F. to alternator interface board
CN3 AMP MODU II 4-pin M. to cardio receiver
Power supply
name type of connector connection
CN1 PANDUIT 6-pin to mains power supply
CN2 PANDUIT 8-pin to alternator interface board

Table of Contents

Related product manuals