EasyManua.ls Logo

Tektronix 2445A - Page 35

Tektronix 2445A
330 pages
Print Icon
To Next Page IconTo Next Page
To Next Page IconTo Next Page
To Previous Page IconTo Previous Page
To Previous Page IconTo Previous Page
Loading...
Theory
of
Operation-2445A/2455A Service
-
-
CH
2
na_rr
-
BNL
i
VERTICAL
DELAY
LINE
CHANNEL
/
r
73nll
'\
/
SWITCH
-
VERTICAL
0
'2
\.
, 2
AMPLIFIER
2/
cot
0
.,
READOUT
r
VERJ.JrCAL
~
READOUT
(!I
0
cuanni_rr
un1:1T7DNTAL
mrr
...
(II
-
I-
ffi
READOUT
>
REQUEST
READOUT
ACKNOWLEOSE
EXT
ZIN
TRACE
SEP
DISPLAY
HORIZONTAL
SELECTS
CI!....,
SEQUENCER
SWEEP
SATES
Z-AXIS
DC
0
HOLDOFF
OUT
RESTORER
DLY
SELECT
0
I
~
s,
2/
Z-AXIS
~-21<V
A
SATE
I
0
,I
--,
AMPLIFIER
-1.9KV
CRT
B
SATE
0
I-
CD!!J
~
~~
(!l(.J
,:-,...
MW
.......
~iil
a:<
,"
2
1-1-
(II
(II
A
GATE
A
TRIS
SWEEP
~
2 I
0
HORIZONTAL
-✓
CD--+
A
SWEEP
AMPLIFIER
HORIZ
SIS
>
i,:
B
SWEEP
0
..
TRIGGERS
I
DELAY
0
GATE
-
HIGH-VOLTASE
-
!
POWER
SUPPLY
-
0
7
B
-
+
co-
SWEEP
-
f
TRIG
0
B
GATE
CD
HORIZONTAL
OUT
(X)
6017-27
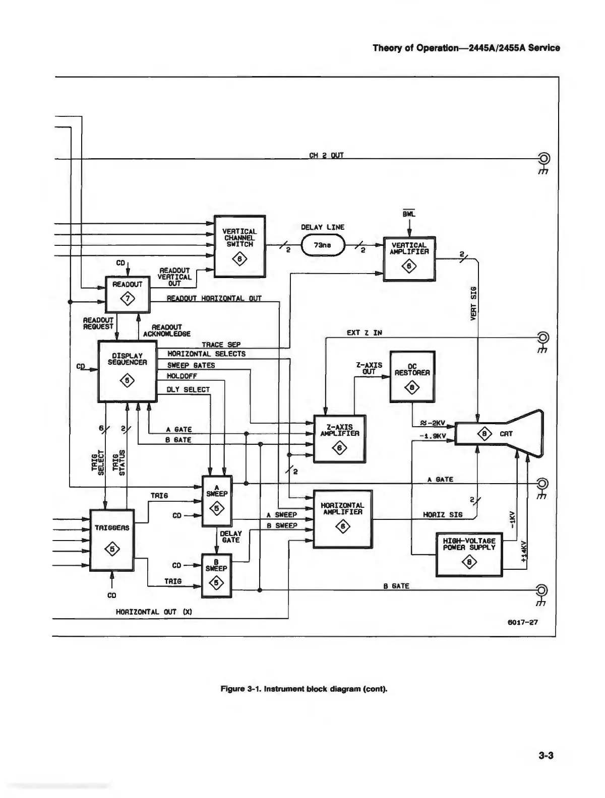
Figure 3-1. Instrument
block
diagram (cont).
3-3

Table of Contents

Related product manuals