EasyManua.ls Logo

YASKAWA GPD-506V

YASKAWA GPD-506V
168 pages
To Next Page IconTo Next Page
To Next Page IconTo Next Page
To Previous Page IconTo Previous Page
To Previous Page IconTo Previous Page
Loading...
A6-7
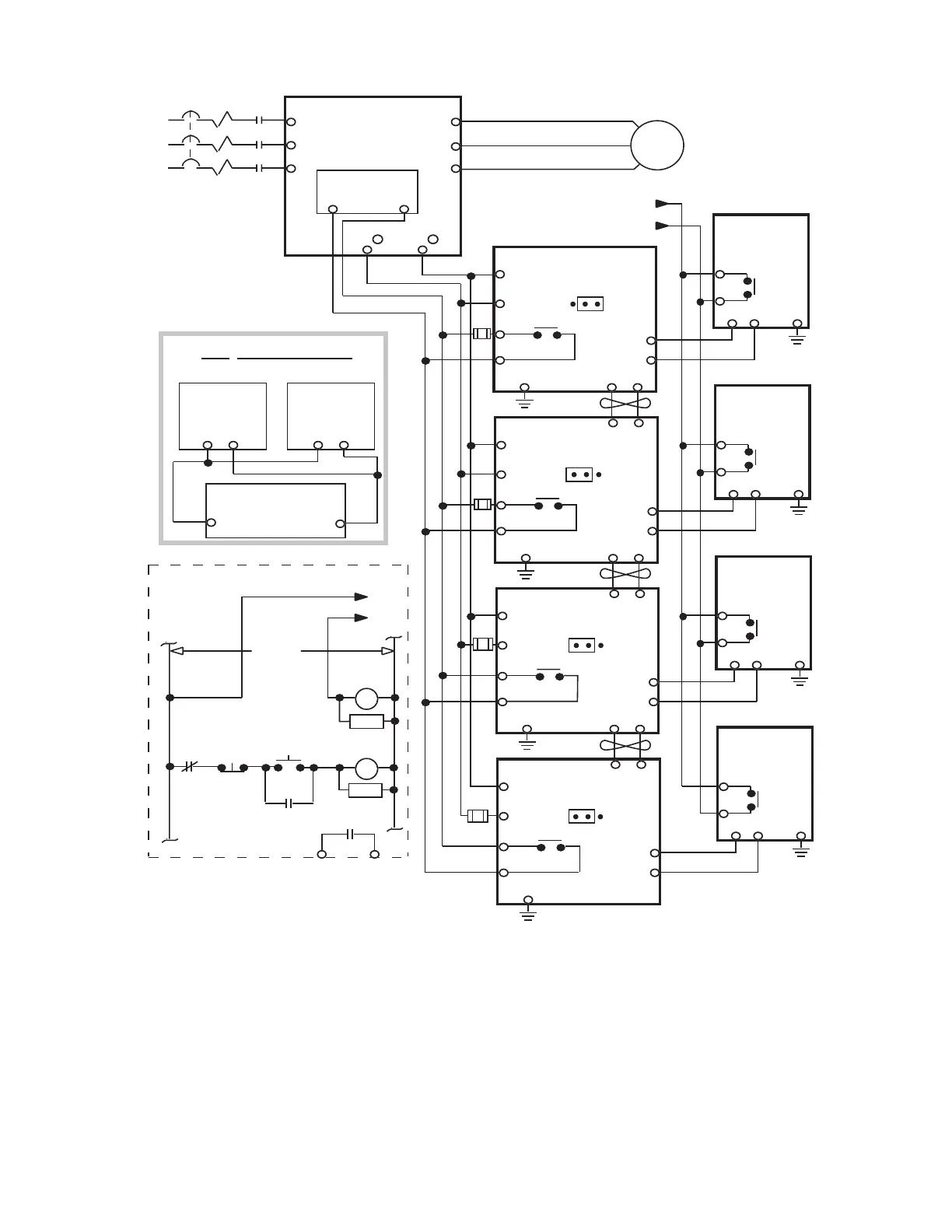
Figure A6-5. Wiring Multiple Braking Transistor Units and Remote Mount Resistor Units to Drive
(GPD506V-B506 and -B675 [CIMR-P5M42200F and 43000F], and CIMR-P5M50451F thru 51600F).
T1
T2
T3
L1 (R)
L2 (S)
L3 (T)
T1 (U)
T2 (V)
T3 (W)
CONTROL
PCB
PART OF USER SUPPLIED
EXTERNAL
CIRCUIT
B
P
N
3
1OL
1M
1M
1M
CB
L1
L2
L3
120VAC
FAUL
T
CONTAC
T
THRX
RC
1M
RC
1M
THRX
POWER
ON
POWER
OFF
1
2
1THG
B
P
P
o
(E)
4
1
2
GND
MASTER
56
B
P
N
3
1OL
1
2
1THG
B
P
P
o
(E)
4
GND
SLAVE
56
B
P
N
3
1OL
1
2
1THG
B
P
P
o
(E)
4
GND
SLAVE
56
B
P
N
3
1OL
1
1THG
B
P
P
o
(E)
4
GND
SLAVE
12
12
12
NOT RECOMMENDED
WIRING CONFIGURATION
P
o
P
o
P
BB
B
1
2
+ 3
BRAKING
TRANSISTOR
UNIT
BRAKING
TRANSISTOR
UNIT
REMOTE MOUNT
RESISTOR UNIT
NOTE: Connect only the number of braking
transistor units and remote mount resistor
units required for the application.
REMOTE
MOUNT
RESISTOR
UNIT
REMOTE
MOUNT
RESISTOR
UNIT
REMOTE
MOUNT
RESISTOR
UNIT
REMOTE
MOUNT
RESISTOR
UNIT
IFU
(1)
IFU
(1)
IFU
(1)
IFU
(1)
See Note
(1)
2
GPD 506/P5
BRAKING
TRANSISTOR UNIT #1
BRAKING
TRANSISTOR UNIT #2
BRAKING
TRANSISTOR UNIT #3
BRAKING
TRANSISTOR UNIT #4
S3 SC
(1)
Fuse required only if UL/CUL certification is needed. See separate instruction sheet
02Y00025-0393 for details.

Table of Contents

Related product manuals