EasyManua.ls Logo

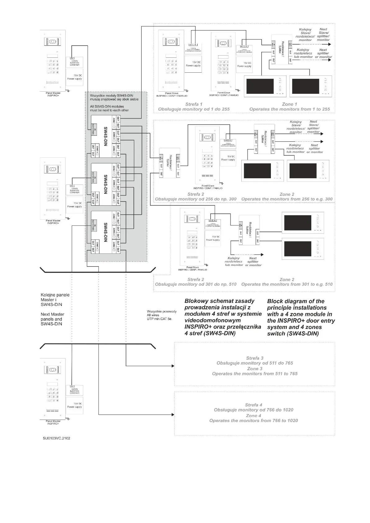
ACO CDNP7ACC - Wiring Diagram: 4 Zone Module Installation

Default Icon
49 pages
Print Icon
To Next Page IconTo Next Page
To Next Page IconTo Next Page
To Previous Page IconTo Previous Page
To Previous Page IconTo Previous Page
Loading...
30
Sample wiring diagram of a 4 zone module installation (SW4S-DIN)

Table of Contents

Other manuals for ACO CDNP7ACC

Related product manuals