EasyManua.ls Logo

AND AD-4401A - 13.2. Connection Diagram

AND AD-4401A
100 pages
Print Icon
To Next Page IconTo Next Page
To Next Page IconTo Next Page
To Previous Page IconTo Previous Page
To Previous Page IconTo Previous Page
Loading...
AD-4401A
Page 45
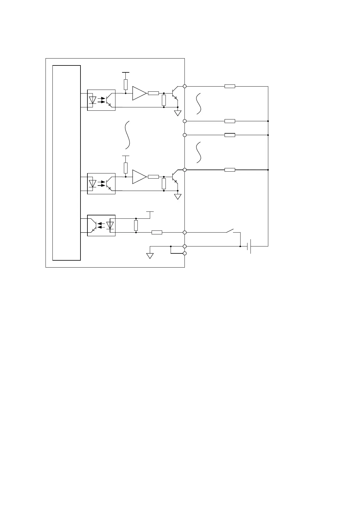
13.2. Connection Diagram
Data output, Strobe output
- Maximum load voltage: 30 VDC
- Maximum load current: 50 mA/point
- Voltage drop at ON: 1 V or less
- Leakage current at OFF: 0.1 mA or less
Hold input
- ON voltage: 1 V or less
- ON current: 3 mA or more
- OFF current: 1 mA or less
5 V
680 Ω
1 kΩ
B18
A1
A18
Internal
circuit
B17
A19
B1
B19

Table of Contents

Related product manuals