EasyManua.ls Logo

Bosch Rexroth IndraDrive X - Page 73

Bosch Rexroth IndraDrive X
140 pages
Print Icon
To Next Page IconTo Next Page
To Next Page IconTo Next Page
To Previous Page IconTo Previous Page
To Previous Page IconTo Previous Page
Loading...
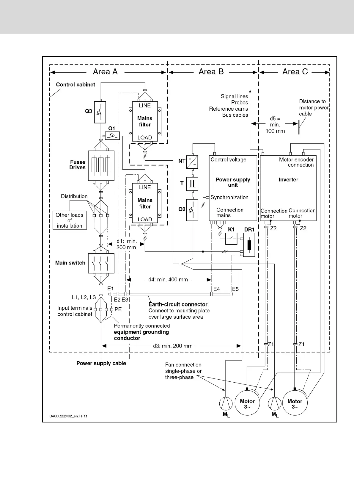
DR1 Mains choke
E1…E5 Equipment grounding conductor of the components
IndraDrive X Drive Controllers Power Sections XCS1, XMD1,
XMQ1
57/123
Mounting, dismounting and electrical installation
R911392532_Edition 01 Bosch Rexroth AG

Table of Contents

Related product manuals