EasyManua.ls Logo

Corghi A 222 - Page 180

Corghi A 222
Print Icon
To Next Page IconTo Next Page
To Next Page IconTo Next Page
To Previous Page IconTo Previous Page
To Previous Page IconTo Previous Page
Loading...
180 Utilisation et entretien A 222
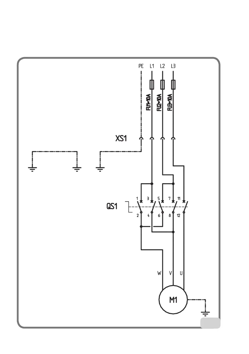
Démonte-pneu à 3 phases (Fig. 53)
XS1 Prise d’alimentation
QS1 Inverseur
M1 Moteur
53

Table of Contents