EasyManua.ls Logo

Corghi A 222 - Page 181

Corghi A 222
Print Icon
To Next Page IconTo Next Page
To Next Page IconTo Next Page
To Previous Page IconTo Previous Page
To Previous Page IconTo Previous Page
Loading...
Utilisation et entretien A 222 181
54
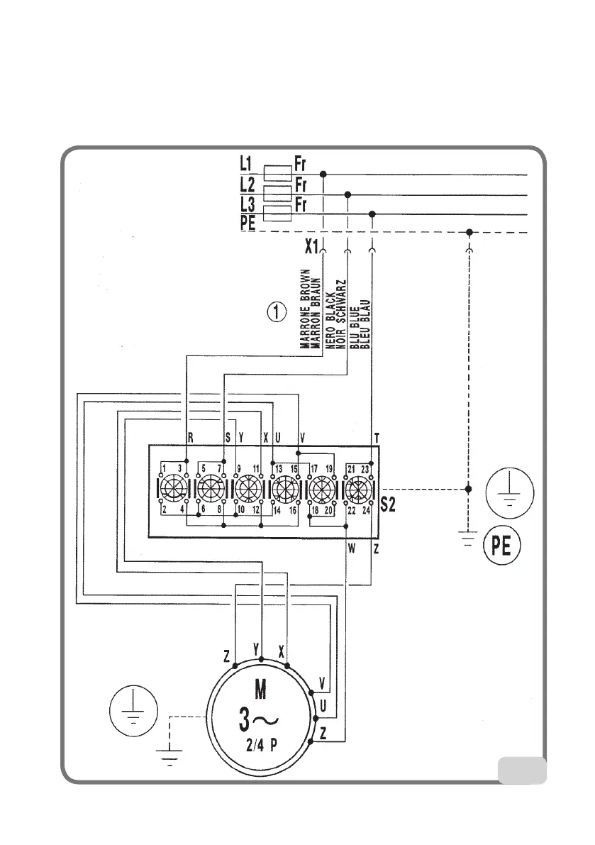
Démonte-pneu à 3 phases, 2 vitesses (Fig. 54)
XS1 Prise d’alimentation
QS1 Interrupteur à double contact
M3 3 phases. Moteur
FR Fusible

Table of Contents