EasyManua.ls Logo

Corghi A 222 - Page 59

Corghi A 222
Print Icon
To Next Page IconTo Next Page
To Next Page IconTo Next Page
To Previous Page IconTo Previous Page
To Previous Page IconTo Previous Page
Loading...
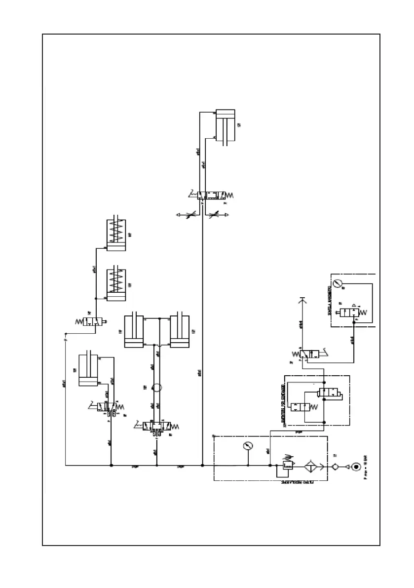
Manuale d’uso A 222 59
A 222

Table of Contents

Related product manuals