EasyManua.ls Logo

Corghi A 222 - Page 60

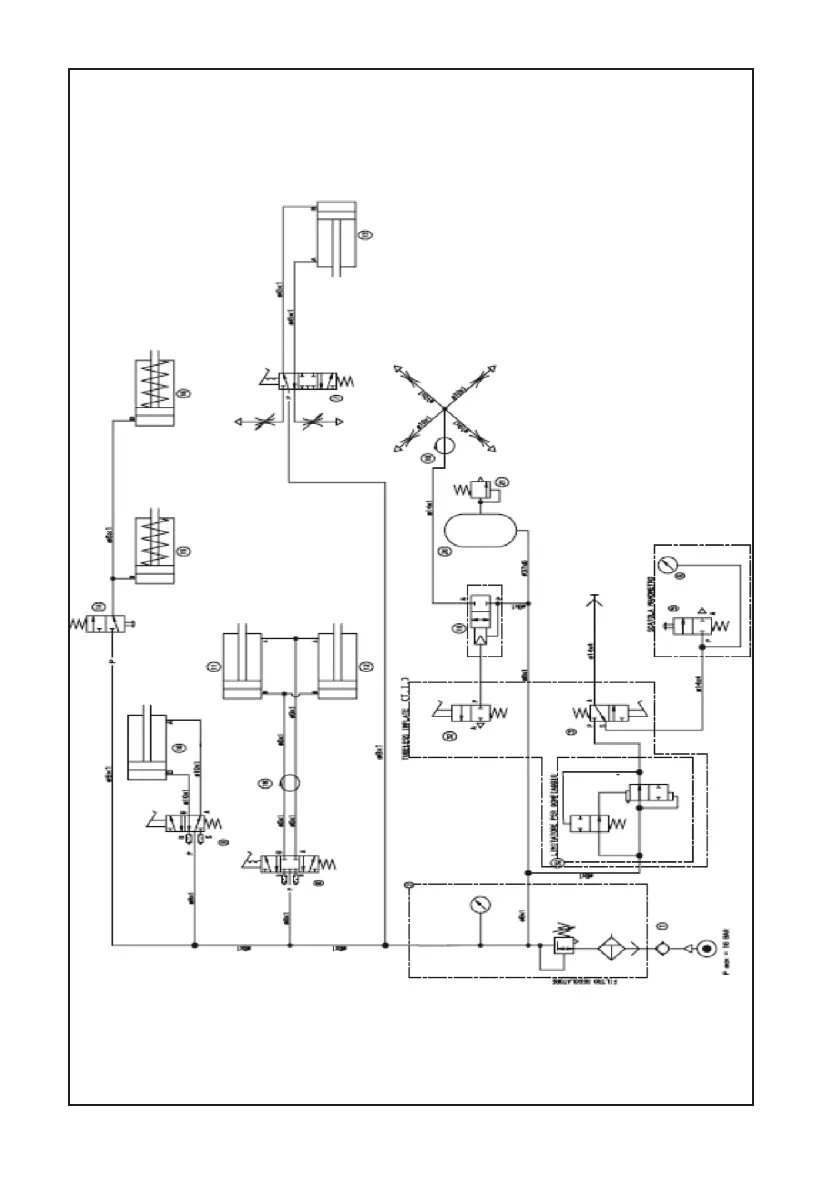
Corghi A 222
Print Icon
To Next Page IconTo Next Page
To Next Page IconTo Next Page
To Previous Page IconTo Previous Page
To Previous Page IconTo Previous Page
Loading...
60 Manuale d’uso A 222
A 222
VERSIONE TI

Table of Contents

Related product manuals