EasyManua.ls Logo

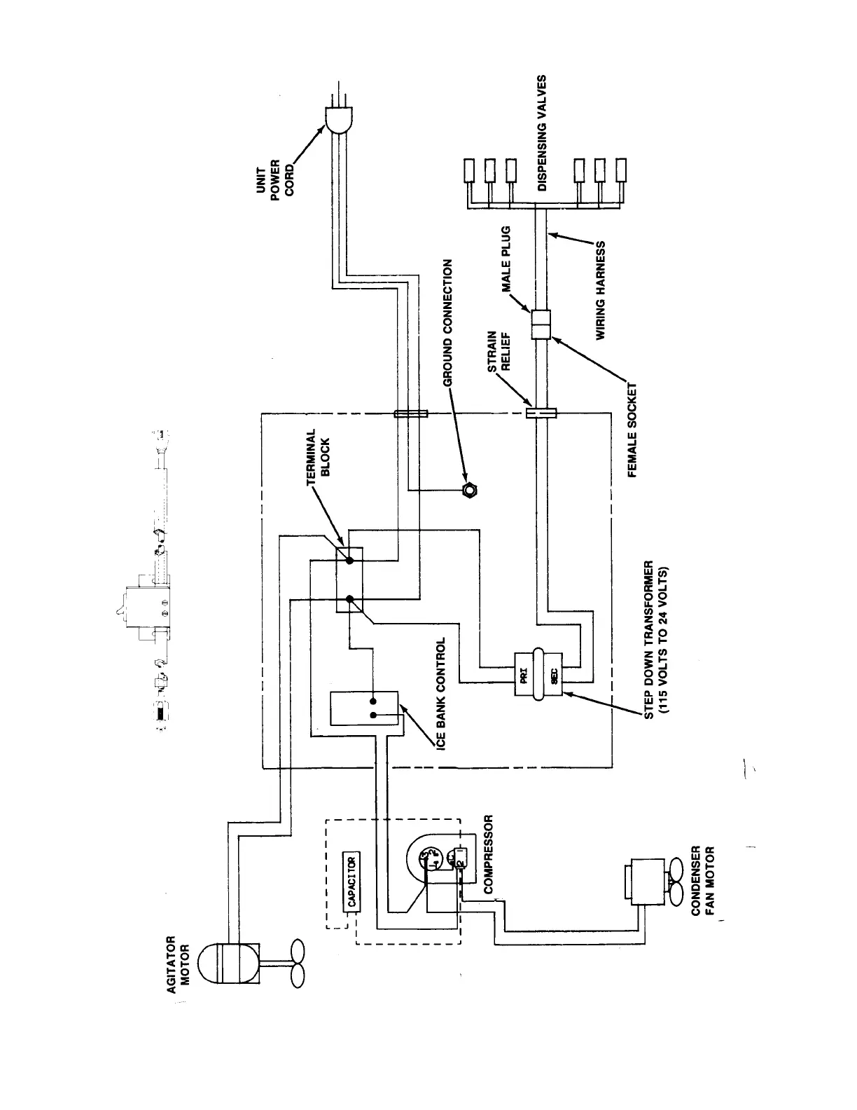
Cornelius VENTURE - Figure 14. Wiring Diagram (60 Hz Unit with 1;3 H.p. Refrigeration Assembly)

Cornelius VENTURE
61 pages
Print Icon
To Next Page IconTo Next Page
To Next Page IconTo Next Page
To Previous Page IconTo Previous Page
To Previous Page IconTo Previous Page
Loading...
39
318832000
FIGURE 14. WIRING DIAGRAM (60 HZ UNIT WITH 1/3 H.P. REFRIGERATION ASSEMBLY)

Table of Contents

Related product manuals