EasyManua.ls Logo

Diatron Abacus + - Basic Fluidic Processes; Sampling Process Steps

Default Icon
97 pages
Print Icon
To Next Page IconTo Next Page
To Next Page IconTo Next Page
To Previous Page IconTo Previous Page
To Previous Page IconTo Previous Page
Loading...
Diatron MI PLC
rev 1.09
30
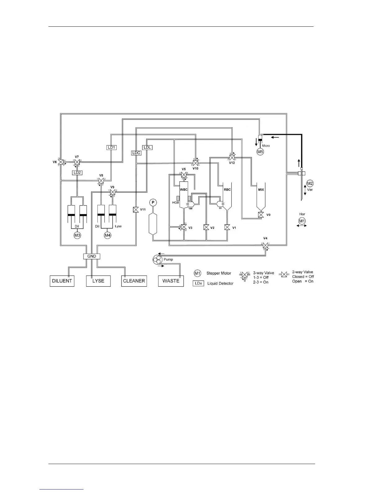
4.1. Basic processes
4.1.1. Sampling process
-
dilutor syringe makes the aspirating while the M5 Micro-dilutor motor moves down.
There is another sampling pr          
dilution is aspirated from the MIX by the aspirating needle. Both of the samples are
separated from the diluent with a small air bubble and there is another air bubble between
the sample and the end of the needle.

Table of Contents

Related product manuals