EasyManua.ls Logo

Diatron Abacus + - Cleaner Priming Process

Default Icon
97 pages
Print Icon
To Next Page IconTo Next Page
To Next Page IconTo Next Page
To Previous Page IconTo Previous Page
To Previous Page IconTo Previous Page
Loading...
Abacus
+
Service Manual
rev 1.09
39
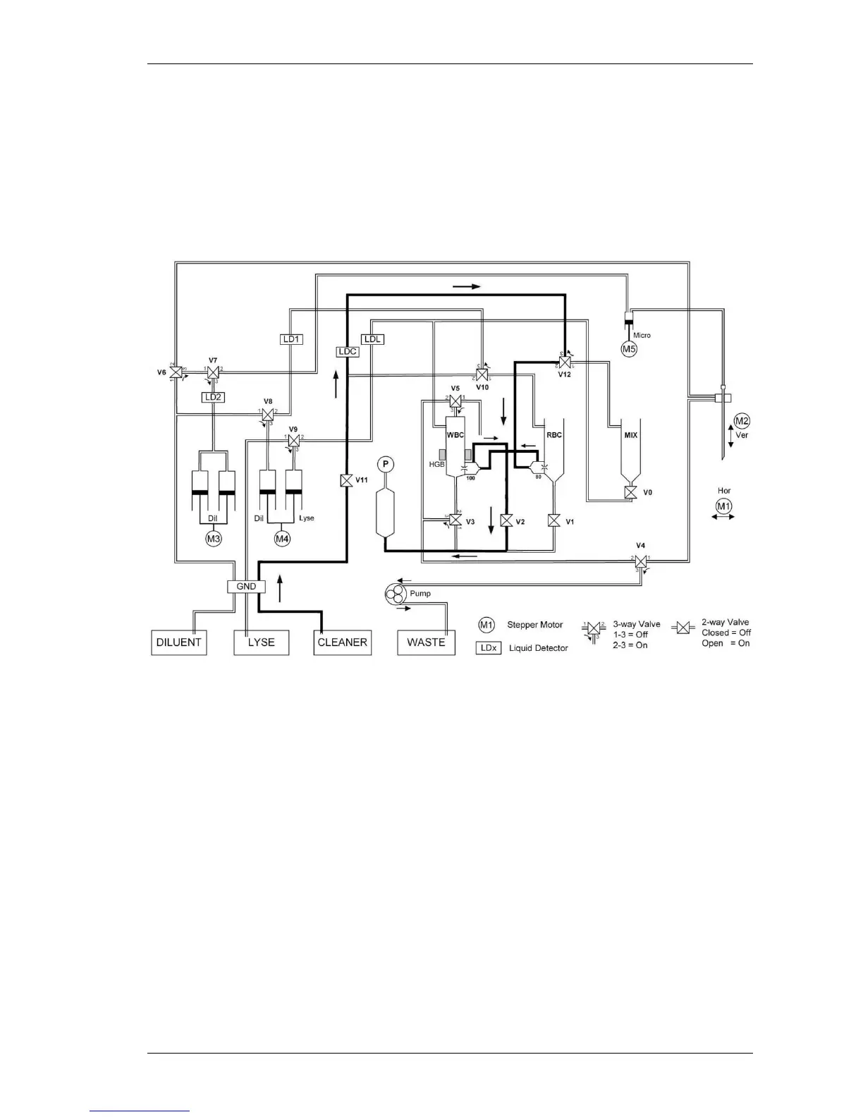
4.1.10.Cleaner priming process
The cleaner solution is primed by vacuum in the following way: V7 (On), Cleaner Detector,
V6 (On), back side of the RBC aperture, back side of the WBC aperture, V2 (On), V3 (On),
V4 (On) and the peristaltic pump. The V1 and V5 valves are off. The flow of the cleaner is
controlled by the vacuum, generated in the puffer reservoir before the start of the priming.
After the priming the remaining cleaner between the cleaner detector and V6 (approx. 1 ml)
can be dosed into the mix chamber.

Table of Contents

Related product manuals