EasyManua.ls Logo

Diatron Abacus + - Aperture Priming Process

Default Icon
97 pages
Print Icon
To Next Page IconTo Next Page
To Next Page IconTo Next Page
To Previous Page IconTo Previous Page
To Previous Page IconTo Previous Page
Loading...
Diatron MI PLC
rev 1.09
36
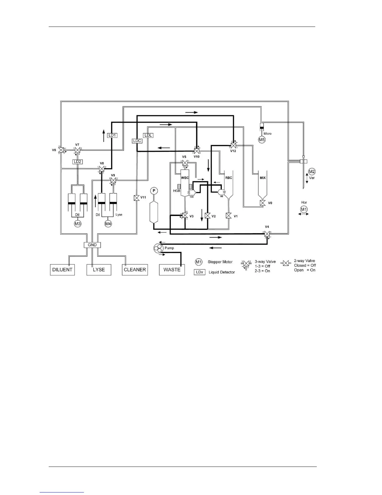
4.1.7. Aperture priming process
In this process the aperture branch and backsides of the apertures are filled with diluent and
. After generating vacuum in the puffer reservoir the pump continues the drainig of the
aperture branch (V2 and V3 On, V1 and V5 Off) meanwhile the diluent syringe of M4 dilutor
unit pushes diluent through V10 (On), V6 (On) and V8 (On).

Table of Contents

Related product manuals