EasyManua.ls Logo

Diatron Abacus + - RBC Chamber Draining Process

Default Icon
97 pages
Print Icon
To Next Page IconTo Next Page
To Next Page IconTo Next Page
To Previous Page IconTo Previous Page
To Previous Page IconTo Previous Page
Loading...
Diatron MI PLC
rev 1.09
38
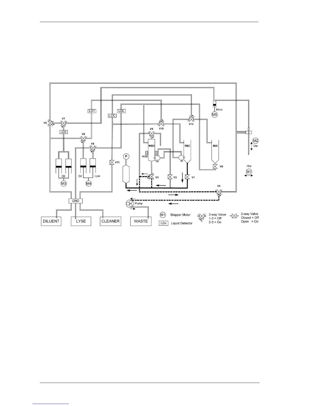
4.1.9. RBC chamber draining process
The RBC chamber is drained by the vacuum in the puffer reservoir through V1 (On) valve
(V2 must be off). This vacuum is made (and maintenated) by the peristaltic pump. During the
draining the pump can perform either other task like WBC chamber draining or needle wash,
or can help the draining of the RBC chamber.

Table of Contents

Related product manuals