EasyManua.ls Logo

Explorer GT 50 - Starter System

Explorer GT 50
112 pages
Print Icon
To Next Page IconTo Next Page
To Next Page IconTo Next Page
To Previous Page IconTo Previous Page
To Previous Page IconTo Previous Page
Loading...
68
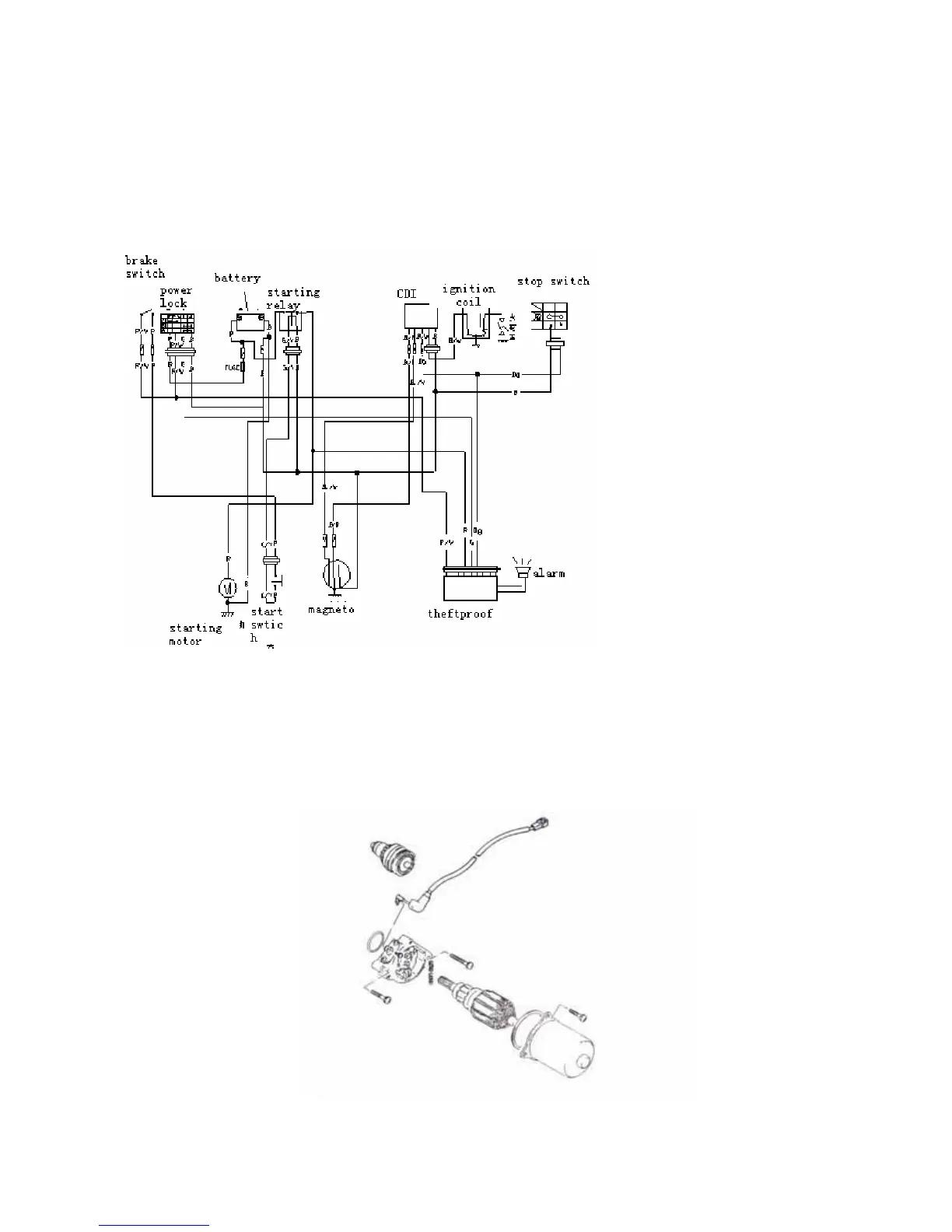
STARTER SYSTEM
DESCRIPTION
The starter system is shown in the diagram below: namely, the starter motor, relay, starter switch
and battery. depressing the starter button while squeezing the front or rear brake lever energizes the
relay, causing the contact points to close which connects the starter motor to the battery.
Starter motor removal and disassembly
Remove the starter motor
Disassemble the starter motor as shown in the illustration

Table of Contents