EasyManua.ls Logo

Heyer Modular+ - Ventilator Pneumatic

Heyer Modular+
114 pages
Print Icon
To Next Page IconTo Next Page
To Next Page IconTo Next Page
To Previous Page IconTo Previous Page
To Previous Page IconTo Previous Page
Loading...
Repair Information
26
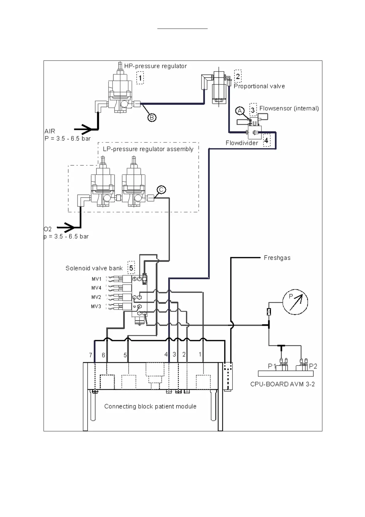
2.14 Ventilator pneumatic
Fig. 6 Ventilator pneumatic

Table of Contents

Related product manuals