EasyManua.ls Logo

Hioki RM3545-02 - About Multiplexer Wiring

Hioki RM3545-02
364 pages
Print Icon
To Next Page IconTo Next Page
To Next Page IconTo Next Page
To Previous Page IconTo Previous Page
To Previous Page IconTo Previous Page
Loading...
8.1 About the Multiplexer
145
8
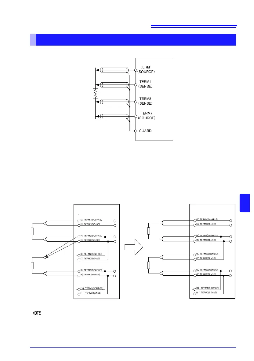
Connect the multiplexer and measurement target as shown in the following diagram.
Use shielded wires in the cables connected to the multiplexer connectors. Failure to do
so may cause measured values to be unstable due to the effects of noise.
Connect cable shielding to the GUARD pin.
See: "Appendix 13 Making Your Own Measurement Leads, Making Connections to the Multiplexer"
(p. A29)
To allow separate measurement targets to be connected on a 1-to-1 basis, multiple pins
may have the same functions.
(Connection Examples)
Connections and measurements cannot span different multiplexer units.
Example of unsupported measurement
Between Unit 1 TERM 1 and Unit 2 TERM 2
About multiplexer wiring
Z3003
It is possible to use wiring like this.
Z3003
(Pin no.) Function
Z3003
(Pin no.) Function

Table of Contents

Related product manuals