EasyManua.ls Logo

LS tractor XP8084 - Page 276

LS tractor XP8084
288 pages
Print Icon
To Next Page IconTo Next Page
To Next Page IconTo Next Page
To Previous Page IconTo Previous Page
To Previous Page IconTo Previous Page
Loading...
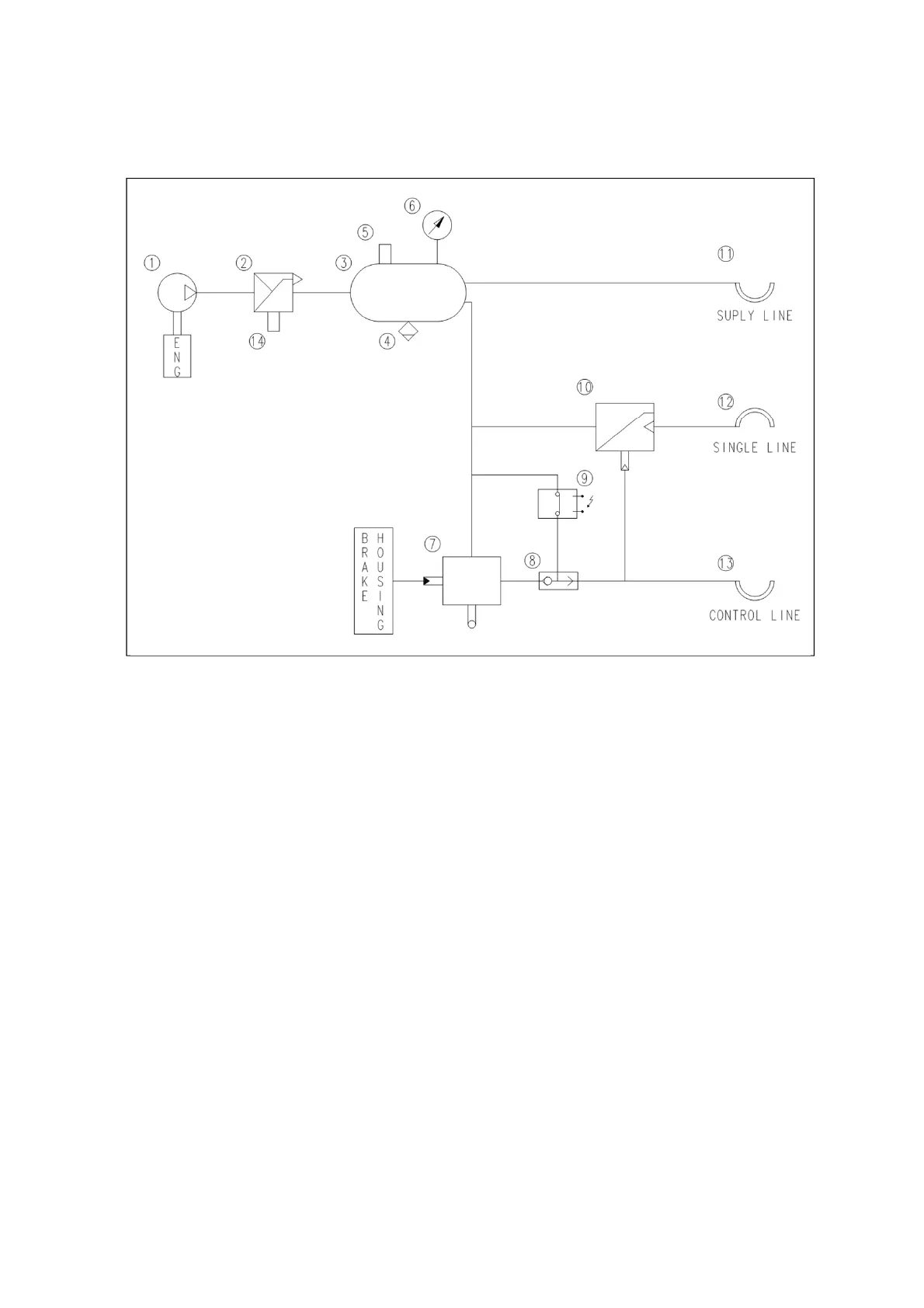
7 -6
1. Air-compressor
2. Unloader valve (Cut off pressure : 850KPa, 123psi)
3. Air-tank
4. Drain valve
5. Pressure switch
6. Pressure gauge
7. Trailer control valve
8. Two way valve
9. Solenoid valve
10.Trailer control valve
11.Quick coupler (Supply)
12.Quick coupler (Single)
13.Quick coupler (Control)
14.Pressure switch
(2) Pneumatic trailer brake circuit

Table of Contents

Related product manuals