EasyManua.ls Logo

MacDon D60 - D60 Double-Knife Header with Hydraulic Deck Shift

MacDon D60
298 pages
Print Icon
To Next Page IconTo Next Page
To Next Page IconTo Next Page
To Previous Page IconTo Previous Page
To Previous Page IconTo Previous Page
Loading...
169441 138 Revision D
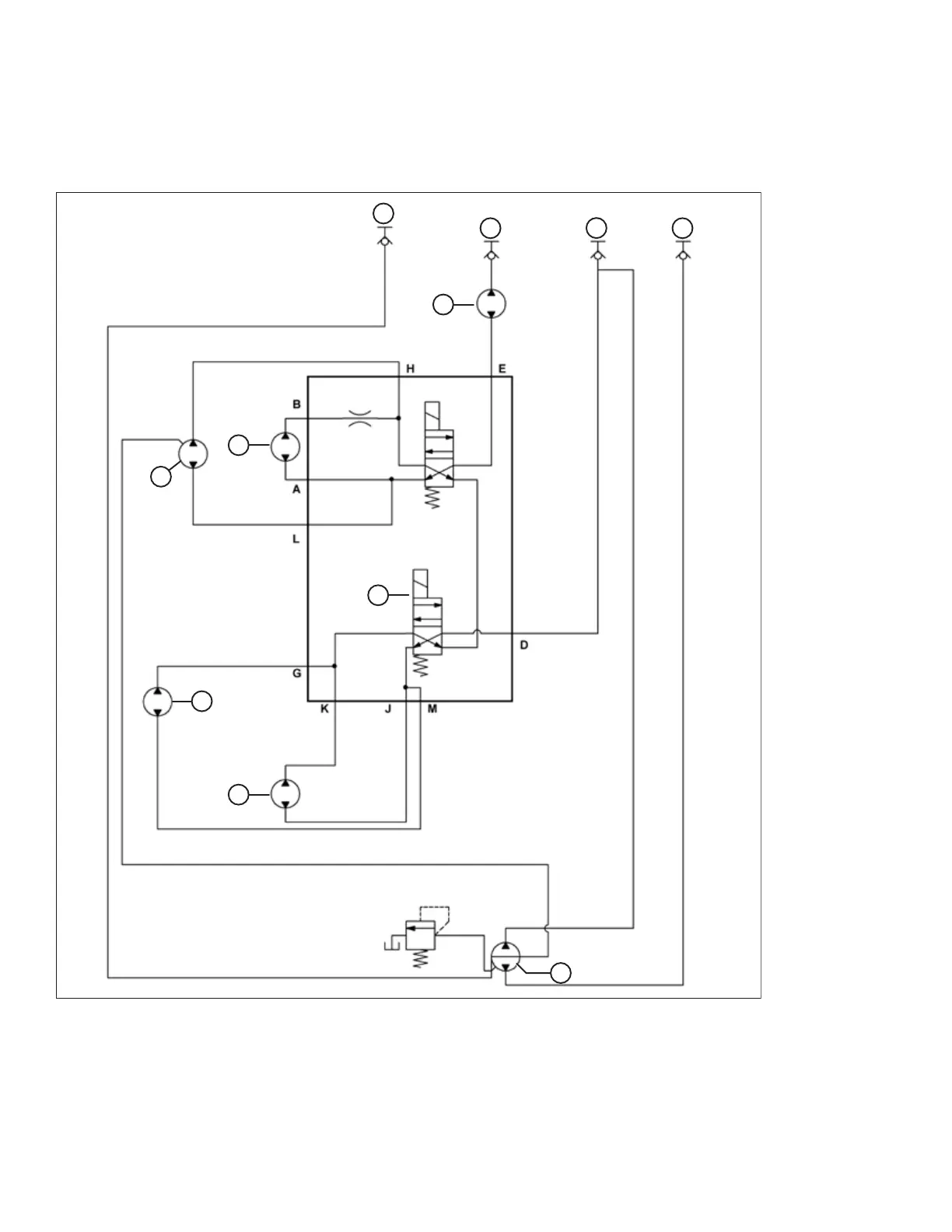
4.5.4 D60 Double-Knife Header with Hydraulic Deck Shift
This schematic can be used to troubleshoot hydraulic problems on your D60 double-knife header with hydraulic deck shift,
and with or without an upper cross auger.
ϭϬϰϬϮϮϴ
A
B C D
E
F
G
H
J
K
L
Figure 4.41: Hydraulic Schematic for a D60 Double-Knife Header with Hydraulic Deck Shift
A - Case Drain B - Draper Pressure C - Return
D - Knife Pressure E - Knife Drive Motor F - Right Hydraulic Deck Shift Motor
G - Right Draper Motor H - Four-Way Valve J - Left Draper Motor
K - Left Hydraulic Deck Shift Motor L - Upper Cross Auger Motor (if Installed)
MAINTENANCE AND SERVICING

Table of Contents

Other manuals for MacDon D60

Related product manuals