EasyManua.ls Logo

Sungrow SH5K - Commissioning Procedure and Initial Settings

Sungrow SH5K
113 pages
Print Icon
To Next Page IconTo Next Page
To Next Page IconTo Next Page
To Previous Page IconTo Previous Page
To Previous Page IconTo Previous Page
Loading...
User Manual 7 Commissioning
51
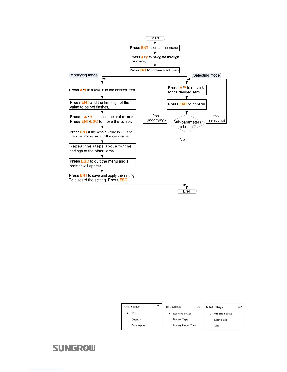
Fig. 7-1 Button Operations
7.3 Commissioning Procedure
If all the items mentioned in section 7.1 are OK, proceed as follows to start the
inverter for the first time.
1. Connect the AC circuit breaker.
2. Connect the DC circuit breaker between the inverter and the battery pack.
3. (Optional) Turn on the switch on the battery pack manually if the battery is
equipped with a switch (such as LG Li-ion battery, Pylon Li-ion battery and
lead-acid battery).
4. Rotate the DC switch to “ON”. The DC switch may be integrated in SH5K or
installed by the customer.
5.
T
he LCD screen will
be activated 5s
later and enter the
initial settings.

Table of Contents

Other manuals for Sungrow SH5K

Related product manuals