EasyManua.ls Logo

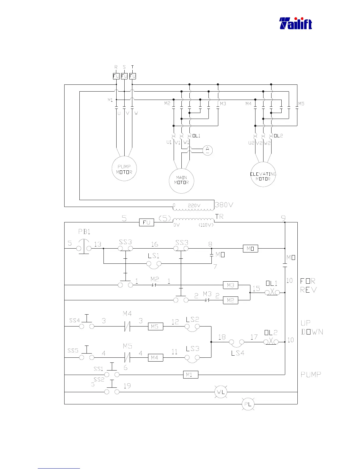
Tailift TPR720A - CHAPTER 9 Annex; Electrical Circuit Diagram(TPR1100 CE Standard)

Tailift TPR720A
86 pages
Print Icon
To Next Page IconTo Next Page
To Next Page IconTo Next Page
To Previous Page IconTo Previous Page
To Previous Page IconTo Previous Page
Loading...
9-6
9.6 Electrical Circuit Diagram
(For TPR720A,TPR820A,TPR920A Standard)

Table of Contents

Related product manuals