EasyManua.ls Logo

Urschel COMITROL 1700 - Page 203

Default Icon
233 pages
Print Icon
To Next Page IconTo Next Page
To Next Page IconTo Next Page
To Previous Page IconTo Previous Page
To Previous Page IconTo Previous Page
Loading...
PARTS
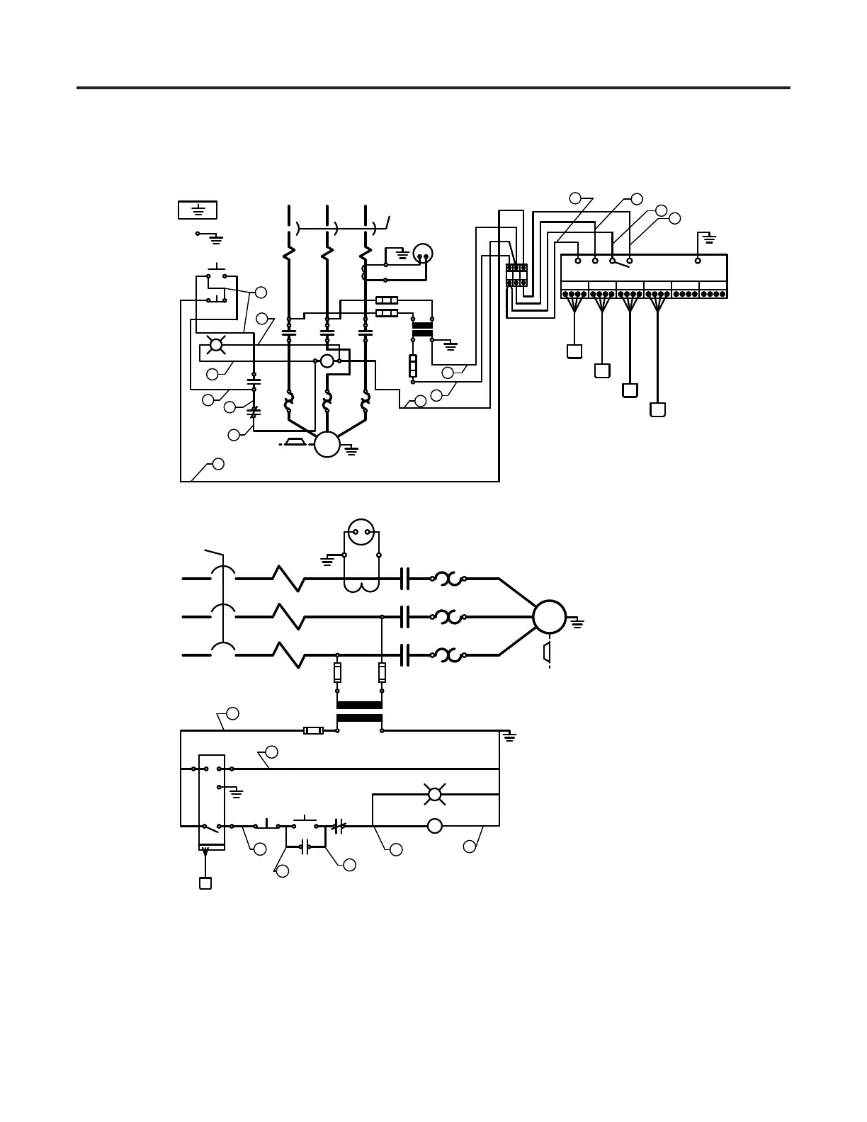
Wiring Diagram 63760
131
R
WB
R
R
L
L
1
2
1
2
1 2 3
START
STOP
G
IMPELLER
MOTOR
T
T
T
1
2
3
0 VOLTS
3
2
R1 R2
L1
L2
2
1
3
STOP
START
0 VOLTS115 VOLTS
IMPELLER
MOTOR
T1
T2
T3
1
2
3
115 V.
3
1
2
1
1
2
2
3
6
5
6
2
4
5
L1
L2
L3
O OBW
R
OBW
R
OBW
R
OBW
R
OBW
R
L
L
L
SENSOR
12 VDC
AMPLIFIER
63760
1
2
3
4
5
6
2

Table of Contents

Related product manuals