EasyManua.ls Logo

Urschel COMITROL 1700 - Page 202

Default Icon
233 pages
Print Icon
To Next Page IconTo Next Page
To Next Page IconTo Next Page
To Previous Page IconTo Previous Page
To Previous Page IconTo Previous Page
Loading...
PARTS
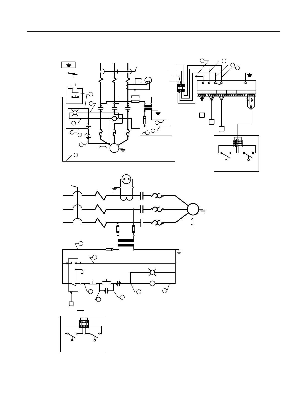
Wiring Diagram 63759
130
R
WB
R
R
L
L
1
2
1
2
1 2 3
START
STOP
G
IMPELLER
MOTOR
T
T
T
1
2
3
0 VOLTS
3
2
PRESSURE
SWITCH
LOW OIL
SWITCH
R1 R2
L1
L2
2
1
3
STOP
START
0 VOLTS115 VOLTS
IMPELLER
MOTOR
T1
T2
T3
1
2
3
115 V.
3
1
2
1
1
2
2
3
6
5
6
2
4
5
L1
L2
L3
O OBW
R
OBW
R
OBW
R
OBW
R
OBW
R
L
L
L
SENSOR AND
LUBRICATOR
12 VDC
AMPLIFIER
PRESSURE
SWITCH
LOW OIL
SWITCH
63759
1
2
3
4
5
6
2

Table of Contents

Related product manuals