EasyManua.ls Logo

Urschel COMITROL 1700 - Page 208

Default Icon
233 pages
Print Icon
To Next Page IconTo Next Page
To Next Page IconTo Next Page
To Previous Page IconTo Previous Page
To Previous Page IconTo Previous Page
Loading...
PARTS
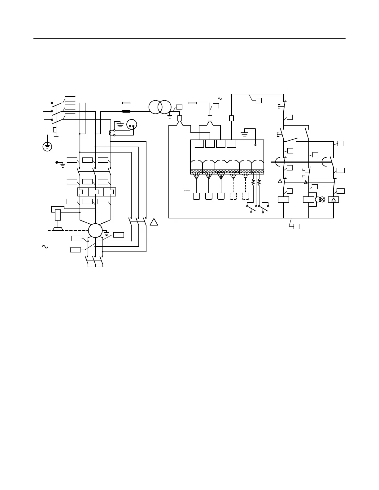
Wiring Diagram 63892
136
FU2 FU4
KM1
FR1
1
150 VA
M1
L1
L2
L3
PE
22.4 KW
3
3000 REV/MIN
0 V
1.80 A1.80 A
110 V
DOOR
1L2
1L1
1L3
FU3
1.80 A
1
2
2
1L1 1L2 1L3
2L1 2L2 2L3
1T1 1T2 1T3
NOTE: FOR 230 VOLTS, Y-D, 30 H.P., 3 PHASE
Y
1T6
1T4
1T5
63892
W B
R
O
SENSORS
12 V
O
BW
R
O
BW
R
W
R
1
2
3
4
3
R2
3
O
B
O
BW
R
O
BW
R
5
6
G
KM1
Y
2
SB2
KM1
Y
5
6
(1)
FR1
9
8
HL1
7 11
10
T.C.T.O.
8
Y
55
56
67
68
1
2 2
1
95
96
SB1
4
(0)
KM1
R1L2L1
AMPLIFIER

Table of Contents

Related product manuals