EasyManua.ls Logo

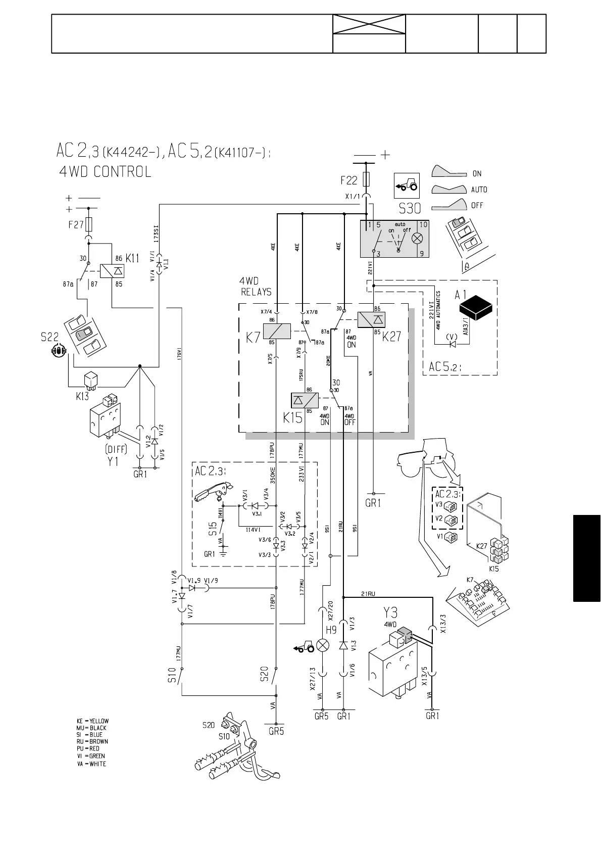
Valtra 6850 - Control of 4 WD, AC 5.2

Valtra 6850
1361 pages
Print Icon
To Next Page IconTo Next Page
To Next Page IconTo Next Page
To Previous Page IconTo Previous Page
To Previous Page IconTo Previous Page
Loading...
179
Model Code Page
37. Autocontrol 5.2 (K41107---)
1. 9. 2002
371 23
6250--8950
1. 8. 2000
Controlof4WD,AC5.2
HiTech

Table of Contents

Related product manuals