EasyManua.ls Logo

Valtra 6850 - Page 737

Valtra 6850
1361 pages
Print Icon
To Next Page IconTo Next Page
To Next Page IconTo Next Page
To Previous Page IconTo Previous Page
To Previous Page IconTo Previous Page
Loading...
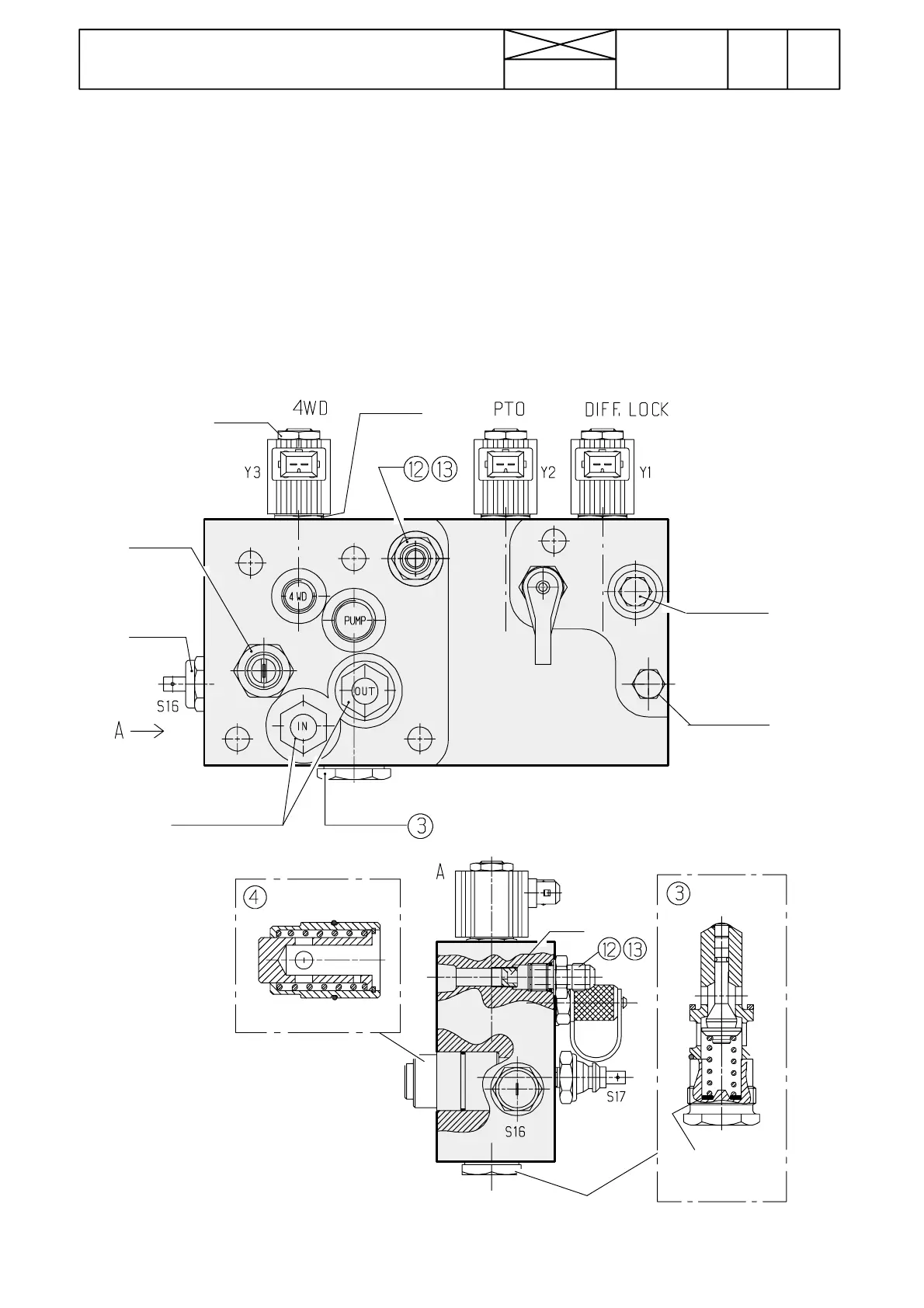
Figure 19. Servo valve block, --- 660070
4. Safety valve for oil cooler
3. Pressure---limiting valve, low pressure circuit
(opening pressure can be adjusted with shims)
TO
QUICK
--- S H I F T
GEAR
PRESSURE ---
TEST POINT
190
Model Code Page
42 Gearbox
15. 5. 1993
17A420
6000--8100
1. 9. 2002
Servo hydraulics and lubrication
TheservovalveblockisfittedontheLHsideofthegearbox
(see figures 17 and 19). The low pressure pump supplies oil
to the servo valve block, which has a pressure---relief valve
(1,8 MPa) and pressure ---test point.
There are solenoid valves for 4WD, PTO and diff. lock on the
servo valve block (solenoid valve for the quick---shift gear is
fitted on the gear).
On the valve block there is a transmission oil temperature sen-
sor (warning lights comes on at +93˚±3˚C) and oil pressure
senso r (warning light comes o n at 20---50 kPa).
Connections to/from the valve block:
--- inlet connection from pump (on front side)
--- outlet connection to diff. lock (on rear side)
--- outlet connection to 4WD clutch (on front side, external
pipe)
--- outle t connection to PTO clutch (on rear side)
--- outlet connectio n to quick---shift gear (on front side, exter-
nal pipe). From this connection has also been drawn a hose
to the priority valve
--- outlet /inlet connect ions to/from oil cooler (on front side).
Fro m the inlet connection has also been drawn a hose via
pressure ---limiting valve (0,2 MPa) to the pump suction side.
--- outlet connection to lubrication of transmission (on rear
side)
In addition, on the valve block there is a safety valve (0,4 MPa),
which protects the oil cooler. The lubricating oil pressure---li-
miting valve ( 0,2 MPa) is fitted at the rear end of the suction
strainer housing on the gearbox.
90-110Nm
72-88 Nm
20-50 k Pa
9-11 Nm
Loctite 542
18-22 Nm
90-96°C
45-55 Nm
4-5 Nm
15 Nm
60-80 Nm
DIFF. LOCK
PRESSURE
PRESSURE
TEST POINT
OIL COOLER
40-50 Nm
ø2mm
1,8 MPa
0,4 MPa
s= 0,2
0,5
1,0
2,0

Table of Contents