EasyManua.ls Logo

Valtra 6850 - Page 937

Valtra 6850
1361 pages
Print Icon
To Next Page IconTo Next Page
To Next Page IconTo Next Page
To Previous Page IconTo Previous Page
To Previous Page IconTo Previous Page
Loading...
234
Model Code Page
51. Brakes
1. 9. 2002
6000--8950 510 6
1. 8. 1998
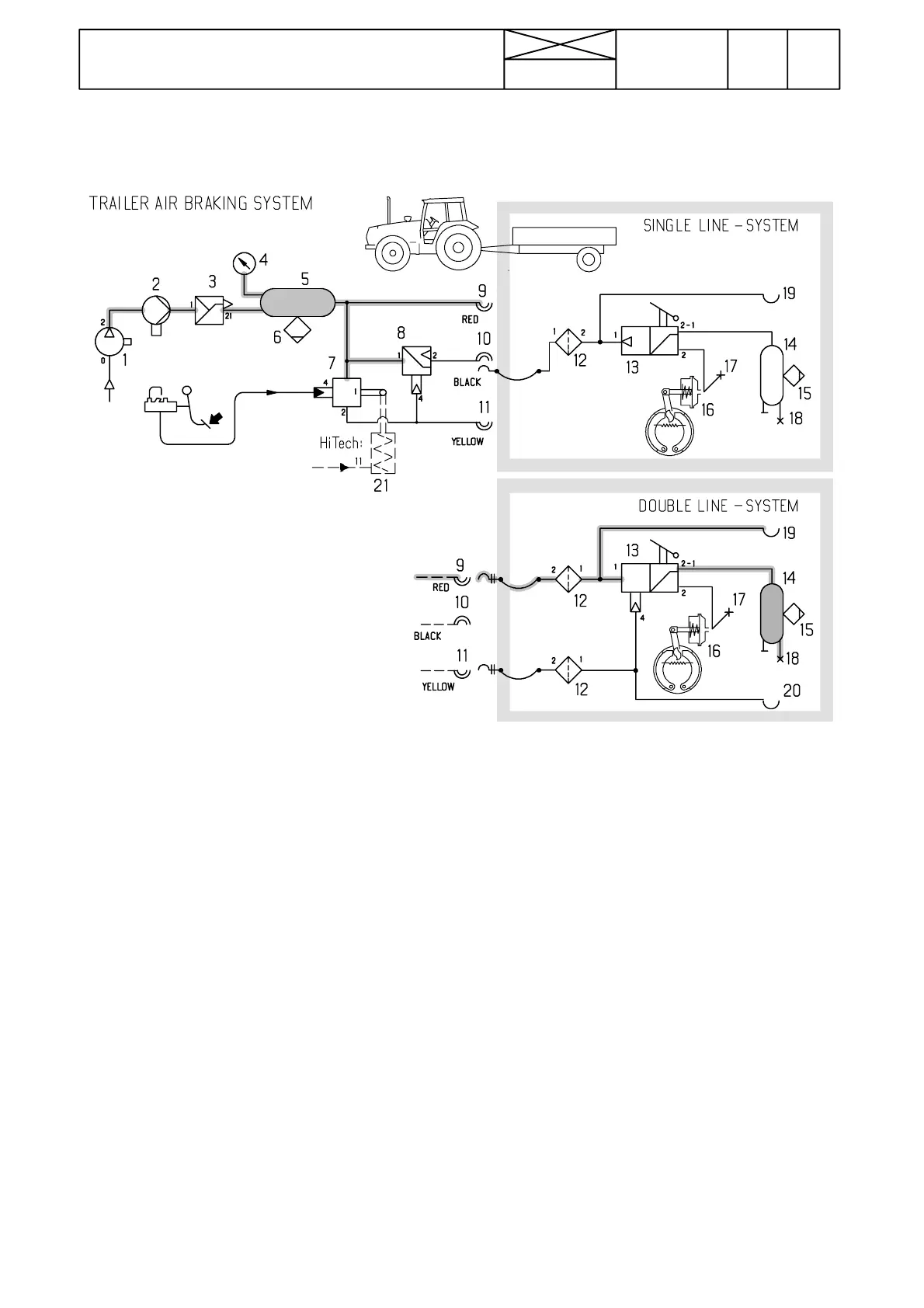
Pressure air brakes for trailer
Note! Pressure air brakes are available as an optional equip-
ment for 6200---8950 tractors.
Picture 7. Components of pressure air brakes
1. Compressor
2. Deicer
3. Pressure regulator (incl. filter and relief valve).
4. Pressure gauge
5. Pressure air reservoir
6. Drain cock
7. Trailer brake control valve
8. Trailer brake control valve
9. Two ---line system; reservoir line (red)
10. One ---line coupling (black)
11. Two---line system; brake line (yellow)
12. Filter
13. Trailer brake valve+brake power regulator
14. Pressure air reservoir
15. Water draining tap
16. Cylinder
17. Pressure ---test point
18. Pressure ---test point
19. Coupling for second trailer, reservoir line (red)
20. Coupling for second trailer, brake line (yellow)
Note! Valve (7) controls combined two--- line and one--- line
trailer brake system according to the pilot pressure from the
tractor brake pedal.
The valve has additionally a lever, which has been connected
to the hand brake mechanism. When the hand brake lever is
pulled up, the valve lever turns and causes braking effect in
the trailer brakes.
Note! Valve (8) is intended to control the one---line system.
The valve is controlled by pilot pressure from valve 7.
V alve (8) also limits pressure to the trailer brakes to 5,2 bar.
During braking the valve (8) lowers (in one---line system) the
trailer brake pressure. When the braking is stopped air can
flow via valve (8) to refill the air reservoir of the trailer brake.

Table of Contents

Related product manuals