EasyManua.ls Logo

ABB HVC - Charge System Configuration Diagram; AC Power Cable Specifications; Cables: Power Cabinet to ACS Control Module

ABB HVC
128 pages
Print Icon
To Next Page IconTo Next Page
To Next Page IconTo Next Page
To Previous Page IconTo Previous Page
To Previous Page IconTo Previous Page
Loading...
HVC 450 kW E-Bus Charger Installation Guide
Revision: 1.2 COMPANY CONFIDENTIAL
Date released: 16-08-2018 Page 47 of 128
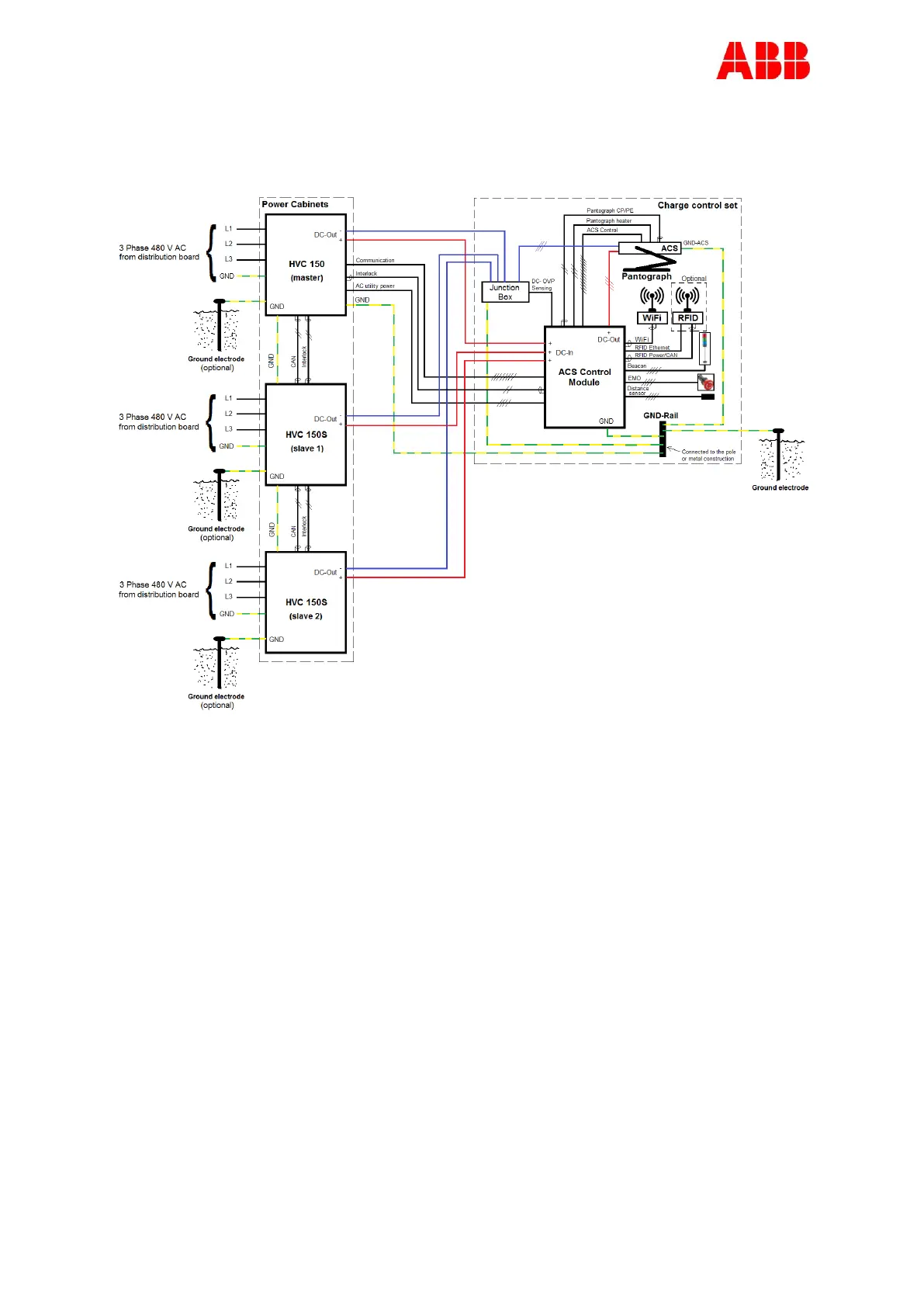
4.4.2. Charge system configuration
4.4.3. AC power cable
Cable type: 3P+GND (optional shielded).
The cable shielding must be attached to the GND Rail at both ends of the cable.
The diameter of the cable conductor must be determined by your contractor.
The maximum diameter of the cable conductor is 240 mm
2
(= 500 MCM)
The GND conductor of the power cable must have the same diameter as the phase
conductors.
4.4.4. Cables between the Power Cabinets and the ACS Control Module
The following cables are not in the scope of supply of ABB.
6x DC power cables,
1x DC- OVP Sensing cable (between Junction Box and ACM)
1x GND cable,
1x AC utility power cable,
1x Interlock cable,
4x communication cables; 8x glass fiber (4 fibers are required, 4 are for spare).
The 8x glass fiber cable is a special cable that will be supplied by ABB.

Table of Contents

Related product manuals