EasyManua.ls Logo

Festo FB13 - Page 184

Festo FB13
195 pages
Print Icon
To Next Page IconTo Next Page
To Next Page IconTo Next Page
To Previous Page IconTo Previous Page
To Previous Page IconTo Previous Page
Loading...
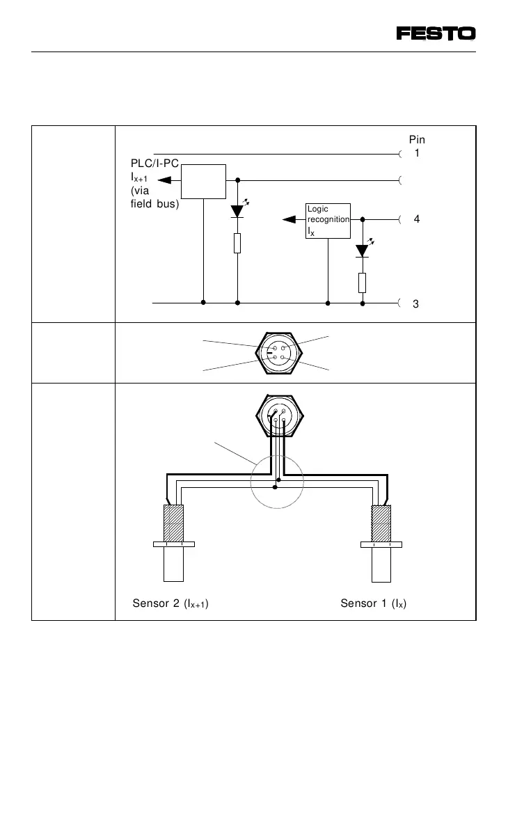
8-input module PNP
Internal
structure
Pin
assignment
Examples of
circuitry
Fig. A/6: Circuitry example: 8-input module PNP
Green
LED
Ix + 1
AAAA
A
AAA
A
AAA
A
AAA
A
AAA
A
AAA
A
AAA
AAAA
A
A
A
A
A
A
A
A
AAAA
A
AAA
A
AAA
A
AAA
A
AAA
A
AAA
A
AAA
AAAA
A
A
A
A
A
A
A
A
Sensor 2 (I
x+1
) Sensor 1 (I
x
)
Pin
1
4
3
Logic
recognition
I
x
PLC/I-PC
I
x+1
(via
field bus)
24 V ± 25 %
0 V
3: 0 V
4: Input I
x
2: Input I
x+1
1: + 24 V
2-fold distributor
(T-adapter, e.g.
Festo duo cable)
Logic
recognition
I
x + 1
PLC/I-PC
I
x
(via
field bus)
Green LED I
x
2
VIFB13 - 03/05 Appendix A
9701 NH A-15

Table of Contents

Related product manuals