EasyManua.ls Logo

Meler Micron + 10 - Page 75

Default Icon
98 pages
Print Icon
To Next Page IconTo Next Page
To Next Page IconTo Next Page
To Previous Page IconTo Previous Page
To Previous Page IconTo Previous Page
Loading...
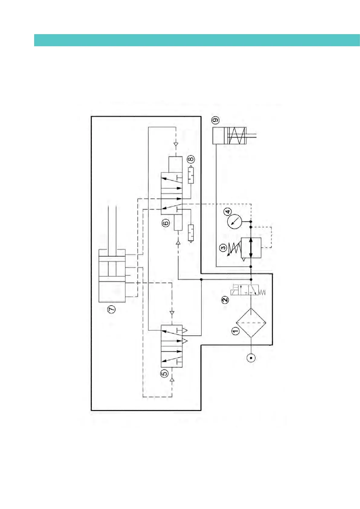
MA-5162-ENG MICRON
+
PISTON ADHESIVE MELTERPNEUMATIC DIAGRAM
8-3
Pneumatic diagram for 7 cm
3
/stroke PUMP
GRUPO 7cc

Table of Contents