EasyManua.ls Logo

PREVOST X3-45 2016 - Bushing Installation; Radius Rod Installation

PREVOST X3-45 2016
459 pages
Print Icon
To Next Page IconTo Next Page
To Next Page IconTo Next Page
To Previous Page IconTo Previous Page
To Previous Page IconTo Previous Page
Loading...
Section 16: SUSPENSION
PA1593
7
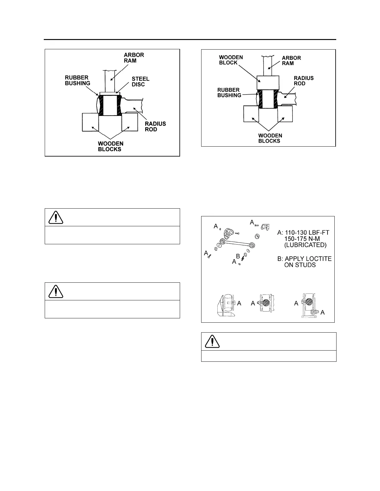
FIGURE 7: RADIUS ROD BUSHING REMOVAL 16011
2. Place a flat steel disc, slightly smaller than
the outside diameter of the bushing (Fig. 7).
3. Using an arbor press or a suitable driving
tool, press or drive the old bushing out of the
rod and discard the bushing.
CAUTION
Make sure to prevent the steel disc from
contacting the radius rod end.
2.3.4 Bushing installation
1. Lightly spray the inner and outer surfaces of
radius rod bushing with water.
CAUTION
No lubricant whatsoever is to be used on the
rubber bushing.
2. Safely support the radius rod, and place
new bushing on top of the radius rod end
(Fig. 8).
3. Place a block of wood on top of bushing and
press on it manually.
4. If necessary, use an arbor press or a suitable
driving tool. Press or drive the bushing into
the radius rod end until it extends equally on
both sides of the rod.
5. It is also possible to proceed differently.
Place radius rod bushing on a plane surface.
Spray a light coat of water on the inner and
outer surfaces of radius rod bushing.
6. Take radius rod, align the bushing. Tap
radius rod on bushing until latter is positioned
correctly.
FIGURE 8: RADIUS ROD BUSHING INSTALLATION 16012
2.3.5 Radius Rod Installation
1. Lightly spray the radius rod support with
water. Place the radius rod end over the
radius rod support (Fig. 9).
2. Position the retaining plate. Install the tab
washer and nuts (or bolts).
FIGURE 9: RADIUS ROD INSTALLATION 16028
CAUTION
Always use new tab washers at installation.
3. Tighten the nuts (or bolts) lightly, and repeat
at the other end.
4. Refer to heading "Suspension Height
Adjustment" later in this section, and set the
vehicle to normal ride height.
5. With the vehicle at normal ride height, apply
oil on threads and tighten all radius rod
anchor pin nuts or bolts to appropriate
torque (see Torque Table 1).

Table of Contents

Related product manuals