EasyManua.ls Logo

Siemens 6SL3120-2TE21-0AA3

Siemens 6SL3120-2TE21-0AA3
499 pages
To Next Page IconTo Next Page
To Next Page IconTo Next Page
To Previous Page IconTo Previous Page
To Previous Page IconTo Previous Page
Loading...
Line Modules Booksize
4.3 Active Line Modules with external air cooling
Booksize Power Units
182 Manual, (GH2), 04/2014, 6SL3097-4AC00-0BP6
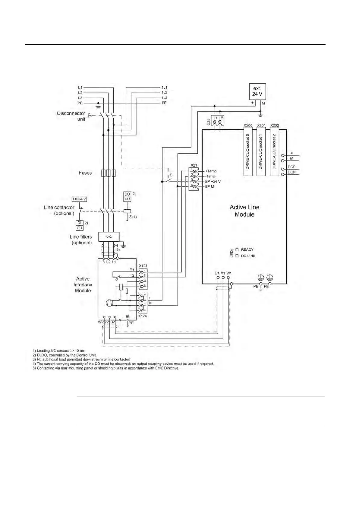
4.3.3
Connection example
Figure 4-15 Example connection of Active Line Module
Note
If you are using a VSM10 Voltage Sensing Module, the leading opening contact can be
omitted.
Artisan Technology Group - Quality Instrumentation ... Guaranteed | (888) 88-SOURCE | www.artisantg.com

Table of Contents

Related product manuals