EasyManua.ls Logo

Siemens 6SL3120-2TE21-0AA3

Siemens 6SL3120-2TE21-0AA3
499 pages
To Next Page IconTo Next Page
To Next Page IconTo Next Page
To Previous Page IconTo Previous Page
To Previous Page IconTo Previous Page
Loading...
Line Modules Booksize
4.8 Smart Line Modules with internal air cooling
Booksize Power Units
286 Manual, (GH2), 04/2014, 6SL3097-4AC00-0BP6
4.8.4
Connection examples
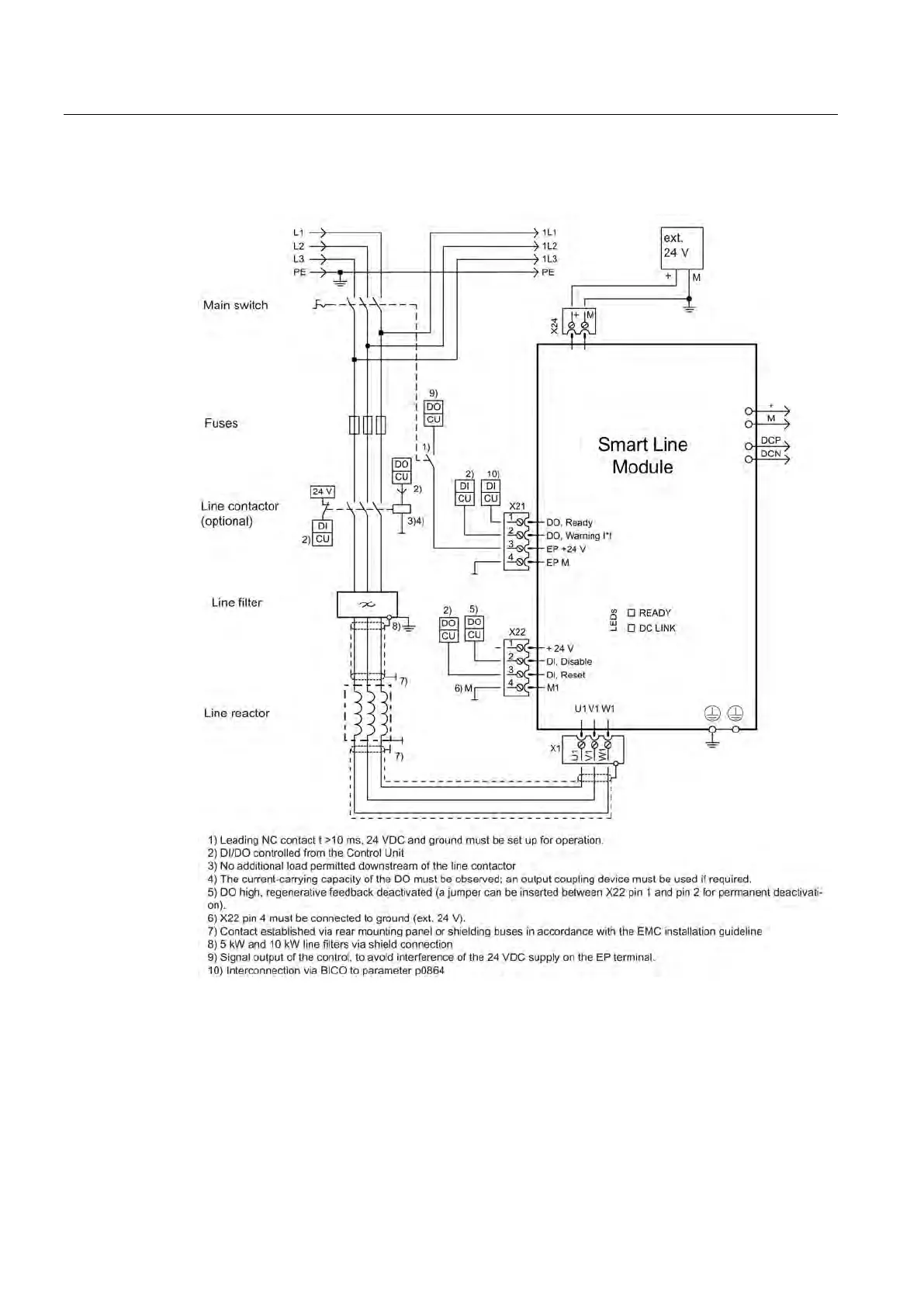
Figure 4-78 Connection example for 5 kW and 10 kW Smart Line Modules
Artisan Technology Group - Quality Instrumentation ... Guaranteed | (888) 88-SOURCE | www.artisantg.com

Table of Contents

Related product manuals