EasyManua.ls Logo

Siemens 6SL3120-2TE21-0AA3

Siemens 6SL3120-2TE21-0AA3
499 pages
To Next Page IconTo Next Page
To Next Page IconTo Next Page
To Previous Page IconTo Previous Page
To Previous Page IconTo Previous Page
Loading...
Line Modules Booksize
4.8 Smart Line Modules with internal air cooling
Booksize Power Units
Manual, (GH2), 04/2014, 6SL3097-4AC00-0BP6
287
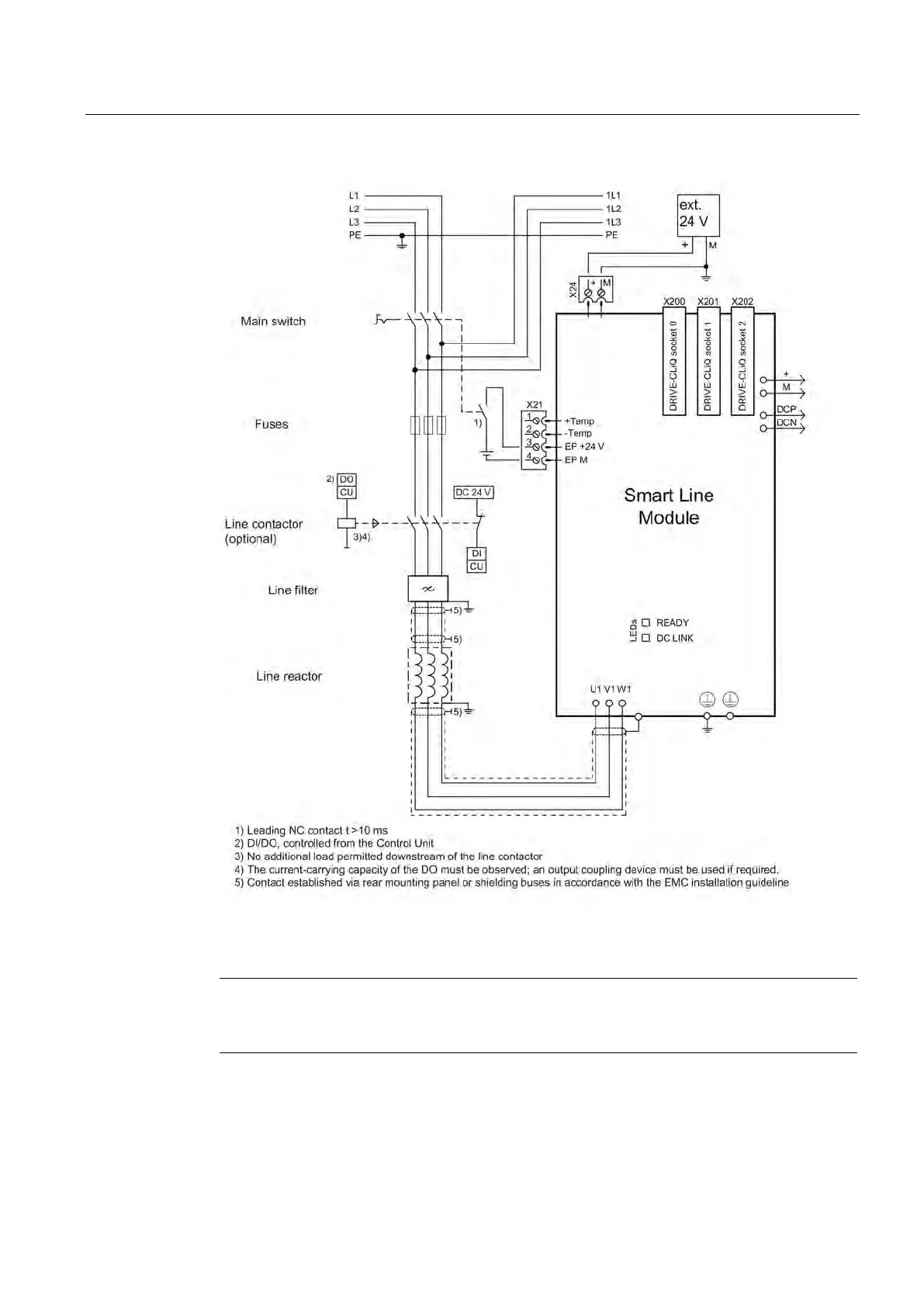
Figure 4-79 Connection example for 16 kW to 55 kW Smart Line Modules
Note
If you are using a VSM10 Voltage Sensing Module, the leading opening contact can be
omitted.
Artisan Technology Group - Quality Instrumentation ... Guaranteed | (888) 88-SOURCE | www.artisantg.com

Table of Contents

Related product manuals