EasyManua.ls Logo

Systema EOLO BC RT - Wiring Diagram with Two Fans and Three-Phase AC Asynchronous Motors

Systema EOLO BC RT
88 pages
Print Icon
To Next Page IconTo Next Page
To Next Page IconTo Next Page
To Previous Page IconTo Previous Page
To Previous Page IconTo Previous Page
Loading...
32
4
SYSTEMA EOLO RT rev. 09ENIT04052021
ELECTRICAL CONNECTION
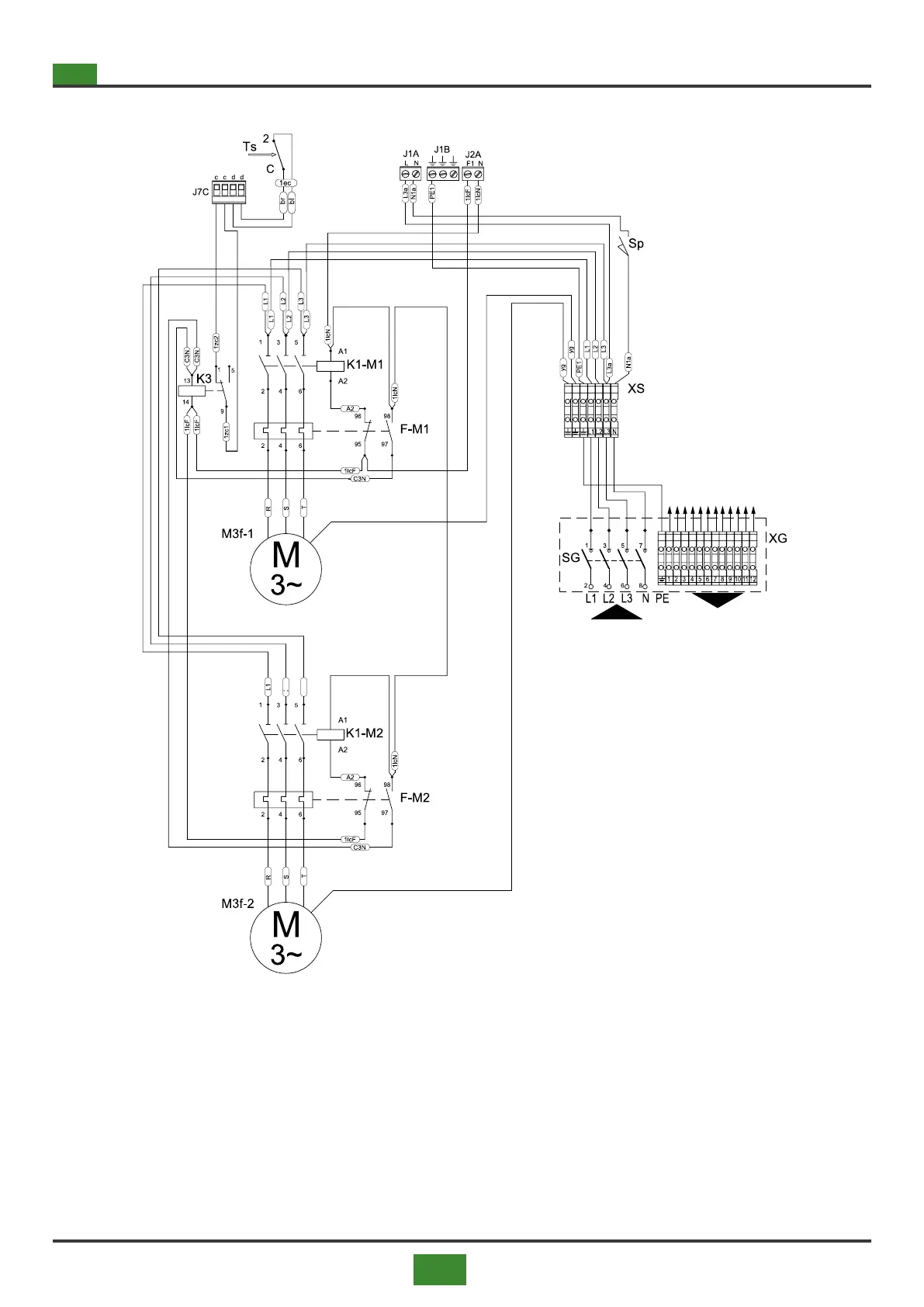
4.1.4 4.1.4 Wiring diagram with two fans and three-phase AC asynchronous motors
POWER SUPPLY
3N/PE~50Hz 400V
Fig 4.4 Wiring diagram for appliances with two fans
ROOM CONTROL
PANEL
(see g. 4.2 p. 30)
Legend gs. 4.3 and 4.4
ACC = Ignitor
Bp = Premix burner
Em = Ground electrode
EV = Solenoid valve
F1 = Fan protection fuse (J2A)
F2 = Fan protection fuse (J2B)
F3 = Burner protection fuse
F4 = Fuse burner protection
F5 = Fuse auxiliary protection J5B - J6B
F-M1 = Fan thermal protection
F-M2 = Second fan thermal protection
TSM = High votage transformer
Hd = Display with icons and symbols of the burner status
K3 = Relay securities
K1-M1 = Fan contactor
K1-M2 = Second fan contactor
M3f-1 = Three-phase centrifugal fan motor
M3f-2 = Second three-phase centrifugal fan motor
P3 = Probe NTC 100 inlet air ow temperature

Table of Contents