EasyManua.ls Logo

ABB FSO-21 - Page 294

ABB FSO-21
540 pages
Print Icon
To Next Page IconTo Next Page
To Next Page IconTo Next Page
To Previous Page IconTo Previous Page
To Previous Page IconTo Previous Page
Loading...
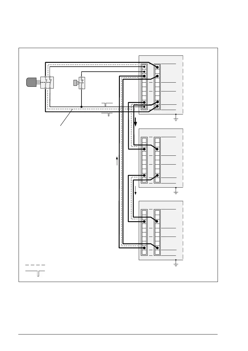
294 Planning for installation
Cascade
Example:
1
10
9
8
7
6
5
4
3
2
X114
TP
DO
GND
DI
X113
1
10
9
8
7
6
5
4
3
2
X114
TP
DO
GND
DI
X113
1
10
9
8
7
6
5
4
3
2
X114
TP
DO
GND
DI
X113
Physical separation of the different
channels or appropriate cable protection
(eg. double-shielding)
Module 1
(cascade
master)
Module 2
Module 3
Common
GND
Common
GND
Common
GND
E-stop
button
ACK
button
Channel separation
Diagnostic pulses

Table of Contents

Related product manuals