EasyManua.ls Logo

AMF-BRUNS K90 ACTIVE - Hydraulic Circuit Diagram K90

Default Icon
100 pages
Print Icon
To Next Page IconTo Next Page
To Next Page IconTo Next Page
To Previous Page IconTo Previous Page
To Previous Page IconTo Previous Page
Loading...
Hydraulic Line Diagrams
Page 96 of 100 Back-in-Box-Lift K70 / K90 / K90 ACTIVE
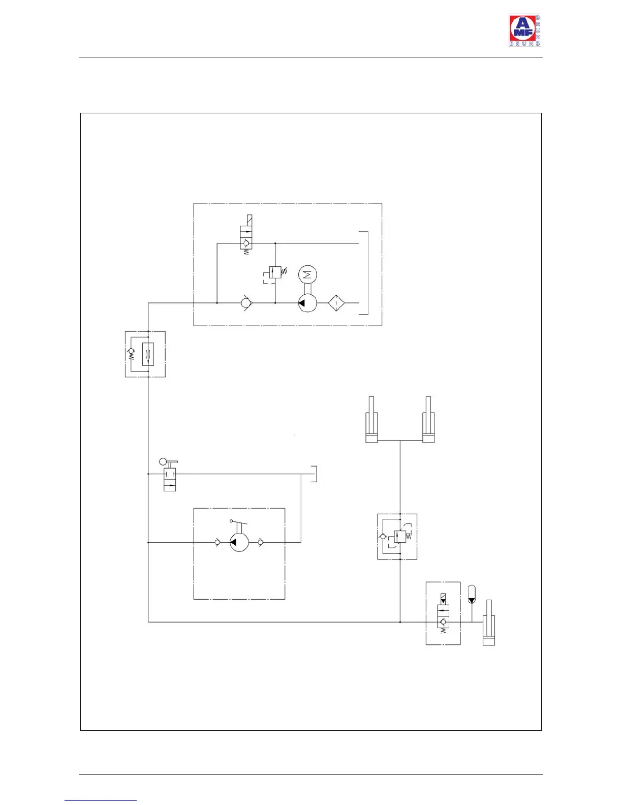
12.2 Hydraulic Circuit Diagram K90
Figure 61: Hydraulic Circuit Diagram K90
Flow limiting valve
VCST 14/1418456
Art. No. 0901740
Haldex aggregate
Type PA 12003-00 12V 05ccm
set to 175 bar
HE 1000 0.35kW 12V
Ball-cock
BK HL 06 VZ
shown in the open position
Pressure control valve
fixed setting
VSQ 20 LM 38 10
2/2 way valve
LT 30 H87 O-K 12V
V=2ccm/stroke
Manual pump
Fluitronics
Type:
LT-30K43.0-K
Hydraulic lifting cylinder
Hydraulic lifting cylinder
Tank
Hydraulic accumulator
Hydraulic lifting cylinder
To the roll-off guard flap

Table of Contents

Related product manuals