EasyManua.ls Logo

AMF S-311 - G - Documentation; Pneumatic Diagram

AMF S-311
142 pages
Print Icon
To Next Page IconTo Next Page
To Next Page IconTo Next Page
To Previous Page IconTo Previous Page
To Previous Page IconTo Previous Page
Loading...
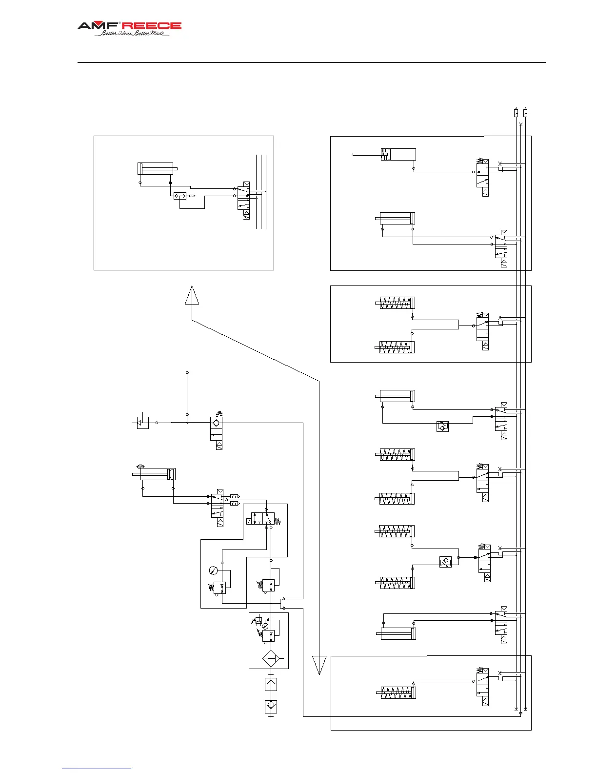
Thread
Blow-Off
LTT
YV7
CT
INDEXER
2
Clamping
Cylinder
1
YV10
3
YV9
YV5YV3
0,6
MPa
ACL-EYE
Valve
YV11
YV8YV6
YV2YV1YV4YV7
0,6
MPa
3
Lower
Thread
Trim
Cylinder
4 2
35 1
Lower
Thread
Trim
Cylinder
Thread
Tension
Cylinder
4 2
35 1
4 2
35 1
Upper
Thread
Trim
Cylinder
Thread
Pick-Up
Cylinder
4 2
35 1
Hold-Up
Thread
Cylinder
LTT
+
Extra
part
(other
models)
0,6
MPa
1
4
1
2
3
0,4
MPa
4 2
35 1
Cutting
Cylinder
2
1
Bag
Suction
Clamps
Cylinder
Spreading
Cylinder
1
2
3
0,2
MPa
2
1 3
FRL
unit
2
1 3
2
1 3
2
1
2
1 3
Valve
block
S-311
1-73
Released:01/2014
E-mail: service@amfreece.cz; webside: amfreece.com
Phone: +420 582 309 146; Fax: +420 582 360 606
G - DOCUMENTATION
PNEUMATIC DIAGRAM

Table of Contents

Related product manuals