EasyManua.ls Logo

Boschert CU - PROFI - Hydraulic Diagram

Boschert CU - PROFI
139 pages
Print Icon
To Next Page IconTo Next Page
To Next Page IconTo Next Page
To Previous Page IconTo Previous Page
To Previous Page IconTo Previous Page
Loading...
BOSCHERT
86
Tel.: + 49 / 07621 / 95 93 0
Fax: + 49 / 07621 / 55 184
infoak@boschert.de
www.boschert.de
Mattenstrasse 1
79541 Lörrach-Hauingen
Version: 05 / 2011Changes reserved
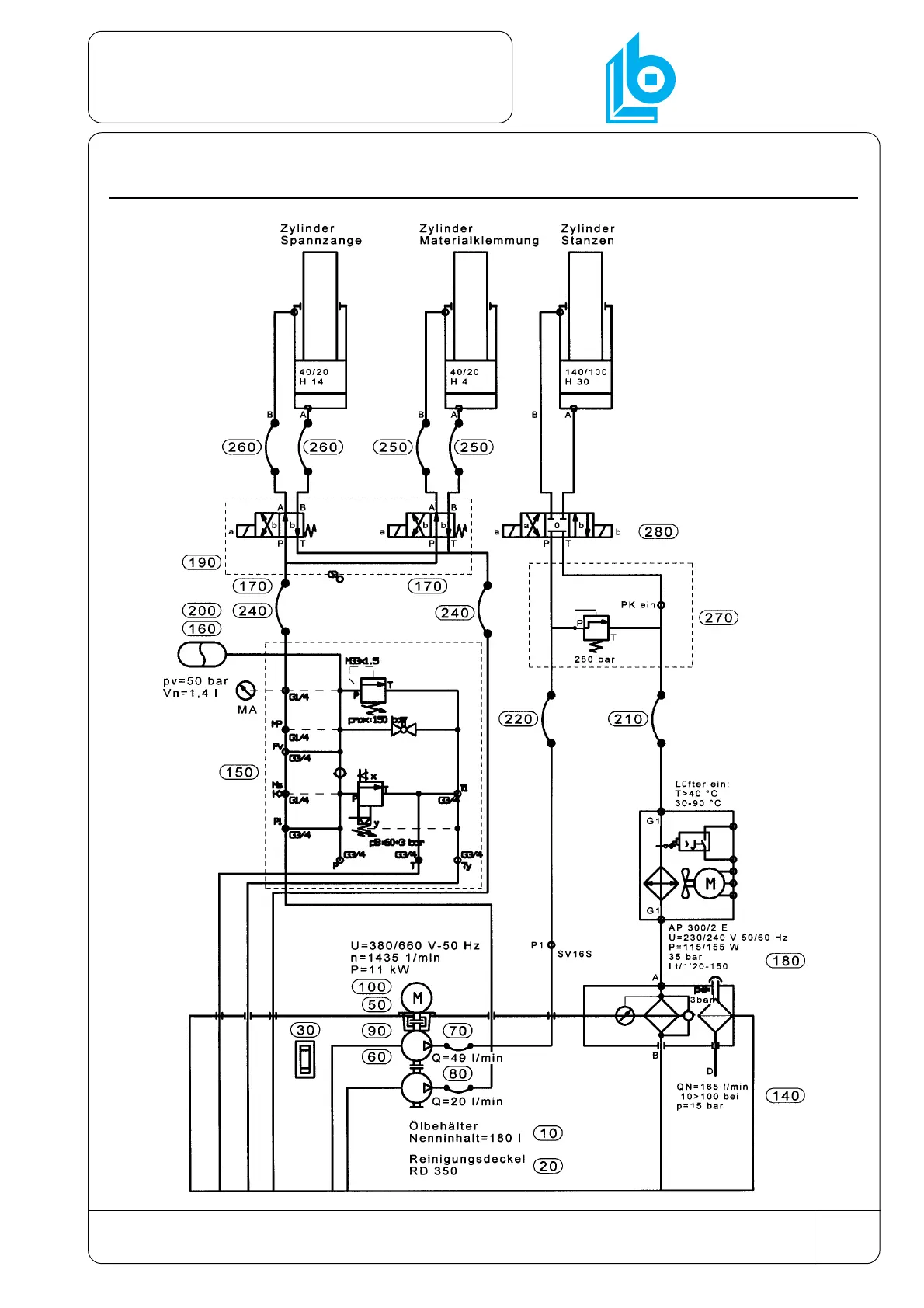
8.4 Hydraulic diagram
Hydraulic

Table of Contents

Related product manuals