EasyManua.ls Logo

Festo FB13 - Page 186

Festo FB13
195 pages
Print Icon
To Next Page IconTo Next Page
To Next Page IconTo Next Page
To Previous Page IconTo Previous Page
To Previous Page IconTo Previous Page
Loading...
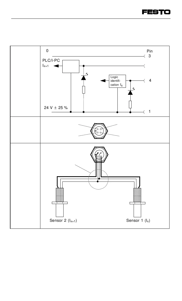
8-input module NPN
AAAA
A
AAA
A
AAA
A
AAA
A
AAA
A
AAA
A
AAA
A
AAA
AAAA
A
A
A
A
A
A
A
A
A
AAAA
AAAA
AAAA
AAAA
AAAA
AAAA
AAAA
AAAA
AAAA
Sensor 2 (I
x+1
) Sensor 1 (I
x
)
Pin
3
4
1
Logic
identifi-
cation I
x
PLC/I-PC
I
x+1
24 V ± 25 %
0 V
3: 0 V
4: Input I
x
2: Input I
x+1
1: + 24 V
Two-way distributor
(T piece e.g.
Festo DUO cable)
Logic identi-
fication
I
x + 1
PLC/I-PC
I
x
green
LED I
x
green
LED
Ix + 1
2
Internal
structure
Pin
assignment
Circuitry
example
Fig. A/8: Circuitry example: 8-input module NPN
VIFB13 - 03/05 Appendix A
9701 NH A-17

Table of Contents

Related product manuals