EasyManua.ls Logo

Headsight TRUESIGHT 2 - Typical Install: JD 9000 w; Aftermarket Valve & VT

Headsight TRUESIGHT 2
64 pages
Print Icon
To Next Page IconTo Next Page
To Next Page IconTo Next Page
To Previous Page IconTo Previous Page
To Previous Page IconTo Previous Page
Loading...
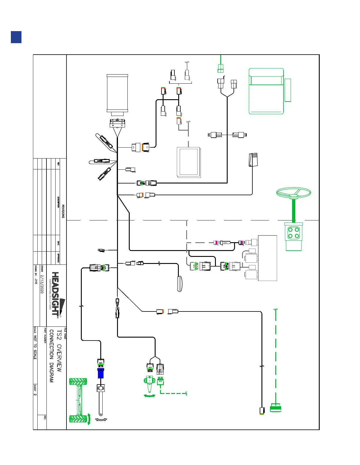
Typical Install: JD 9000 w/ Aftermarket Valve & VT
Y703
TO HEAD
Y702
Y716
Y715
Y731
CAP
Y719
Y569
Y721
Y9002
TS-TRUNK
Y705
Y7003
Y767
Y723
Y725
Y7004
Y570
HT9309
FOOT SWITCH
Y902
Y718
Y717
INSIDE CAB
OUTSIDE CAB
HT2820
DISPLAY
TS2 BASE
OEM HEADER CONN.
HT9412
SEAT
PFB33
Y368
Y385
Y386
FEEDER POSITION
B A
C
OPTION
Y726
GPS
X174
REAR AXLE
STEER ANGLE
HT9315
Y350 Y350
STEERING
MOTOR
AUTO STEER
VALVE
RPRESSURE L
AD C B
B C DA
Y980
Y981
TERM
Y977
Y976
NOTES:
JD 9000 W/VALVE
1
CONNECTION OVERVIEW FOR TYPICAL JD 9000
COMBINE EQUIPPED WITH AFTERMARKET
STEERING VALVE, USING A VT DISPLAY
08
Installation

Table of Contents

Other manuals for Headsight TRUESIGHT 2