EasyManua.ls Logo

Panasonic DMR-E55PL - Display

Panasonic DMR-E55PL
114 pages
Print Icon
To Next Page IconTo Next Page
To Next Page IconTo Next Page
To Previous Page IconTo Previous Page
To Previous Page IconTo Previous Page
Loading...
21
34
38373635343332313029282726252423222120191817161514131211109876521
L
<NSW 5V>
<XSW 5.2V>
TL7505
B18
B17
(DISPLAY DRIVE)
C0HBB0000033
IC7502
SEG27
SEG28
SEG29
SEG30
SEG31
SEG32
SEG33
SEG34
VCC1
XIN
XOUT
VSS
SDATA
SCK
CS
RESET
SEG11
SEG10
SEG09
SEG08
SEG07
SEG06
SEG05
SEG04
SEG03
SEG02
SEG01
SEG00
SEG35
SEG36
SEG37
SEG38
SEG26
VCC2
SEG25
SEG24
SEG23
SEG22
SEG21
SEG20
SEG19
SEG18
SEG17
SEG16
SEG15
SEG14
SEG13
SEG12
VP
DIG00
DIG01
DIG02
DIG03
DIG04
DIG05
DIG06
DIG07
NC
NC
NC
NC
SEG41
SEG40
SEG39
P19
P18
P17
P16
P15
P14
P13
P12
P11
P10
P9
P8
P7
P6
P5
P4
P3
P2
P1
NX
NX
NX
NX
NX
8G
7G
6G
5G
4G
3G
2G
1G
NX
NX
NX
F+
TL7501
(SYS PFAIL OUT)
(RESET)
C0EBE0000194
IC7505
C0EBJ0000110
IC7503
B0JDCE000002
D7507
BACK-UP BATTERY
RWDJ06-125
TW7501
6.3V470
C7633
CR2354-1GUF
B7501
1K
R7598
B0JACE000001
D7511
(INV.)
UNR521200L
QR7502
47K
R7596
47K
R7595
0.01
C7618
GNDOUT VDD
NC
15K
R7597
0.01
C7626
GNDVDDOUT
NC
NC
0.1
C7528
0.01
C7654
100P
C7525
0.1
C7526
27K
R7505
(DISPLAY)
A2BD00000074
DP7501
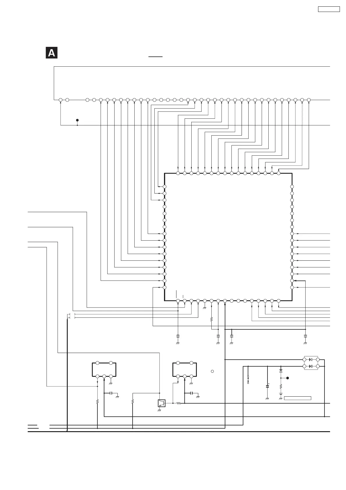
SCHEMATIC DIAGRAM - 13
MAIN (TIMER) CIRCUIT (T)
: +B SIGNAL LINE
321
45
321
45
64
63
62
61
60
59
58
57
56
55
54
53
52
51
50
49
48 47 46 45 44 43 42 41 40 39 38 37 36 35 34 33
32
31
30
29
28
27
26
25
24
23
22
21
20
19
18
17
16151413121110987654321
69
DMR-E55PL

Table of Contents

Related product manuals