EasyManua.ls Logo

Tektronix 465M - Sequence of Events During a Sweep Generation; Queiscent Condition; Simplified Diagram of the a Sweep Generator

Tektronix 465M
236 pages
Print Icon
To Next Page IconTo Next Page
To Next Page IconTo Next Page
To Previous Page IconTo Previous Page
To Previous Page IconTo Previous Page
Loading...
AIR
FORCE T033A1
-13-496-1
NAVELEX
0969-LP-170-0010
Operation
Instructions
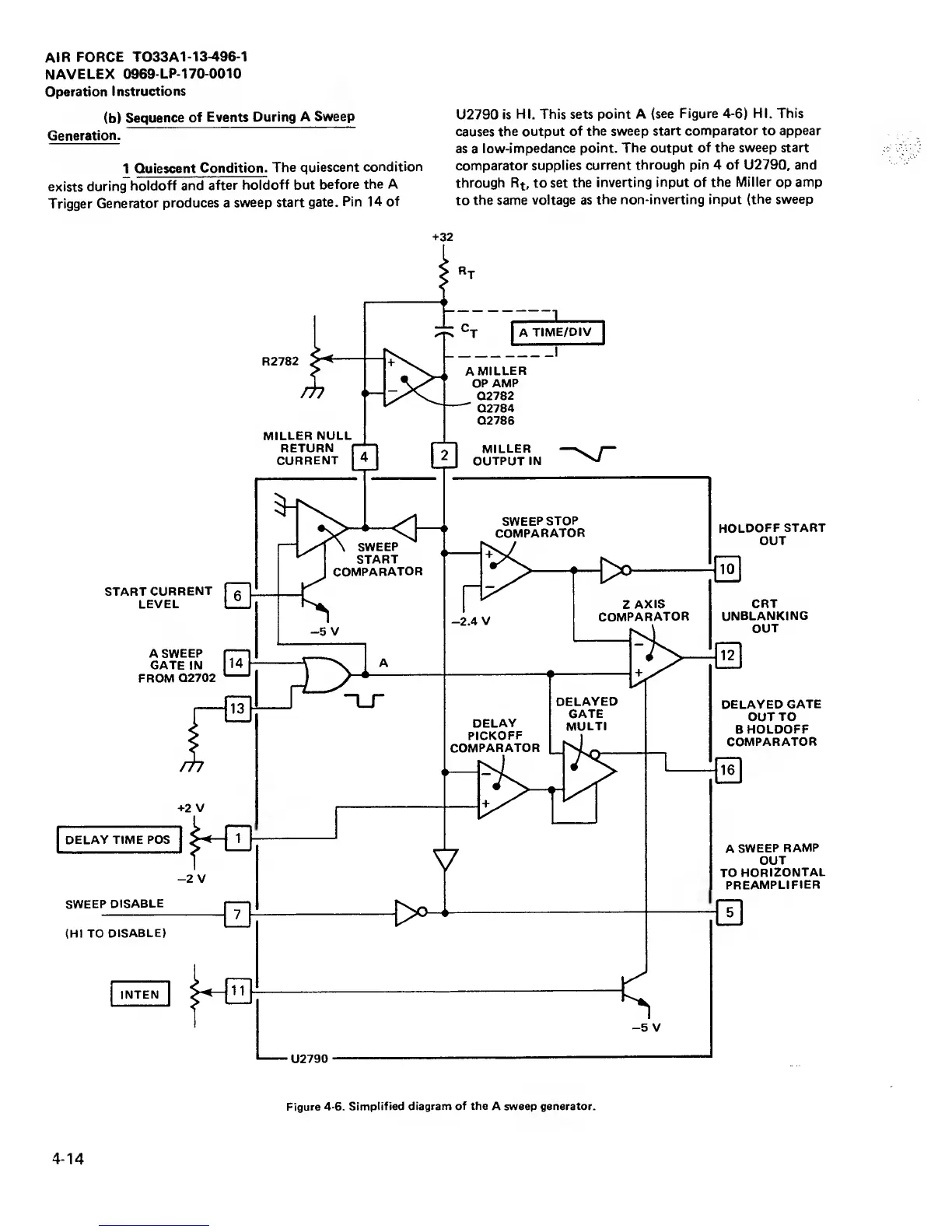
(b)
Sequence
of
Events During
A Sweep
Generation.
1
Quiescent
Condition.
The quiescent
condition
exists
during
holdoff and
after
holdoff but
before
the A
Trigger
Generator
produces a
sweep
start gate.
Pin 14 of
U2790 is
HI. This sets
point A
(see Figure 4-6) HI.
This
causes the output
of the sweep
start comparator to
appear
as
a
low-impedance
point. The output
of the sweep start
comparator
supplies
current through
pin 4 of
U2790,
and
through
Rt,
to
set the
inverting
input
of
the Miller
op
amp
to
the same
voltage as
the non-inverting
input (the sweep
+32
Figure
4-6. Simplified
diagram of the
A sweep generator.
4-14

Table of Contents

Related product manuals