EasyManua.ls Logo

Caen V2718 - I;Ointernal Connections; Fig. 39: Input;O; Utput Connections Scheme

Default Icon
79 pages
Print Icon
To Next Page IconTo Next Page
To Next Page IconTo Next Page
To Previous Page IconTo Previous Page
To Previous Page IconTo Previous Page
Loading...
Document type:
Title:
Revision date:
Revision:
User's Manual (MUT)
Mod. V2718 VME PCI Optical Link Bridge
03/07/2018
11
NPO:
Filename:
Number of pages:
Page:
00106/03:V2718.MUTx/11
V2718_REV11.DOC
79
43
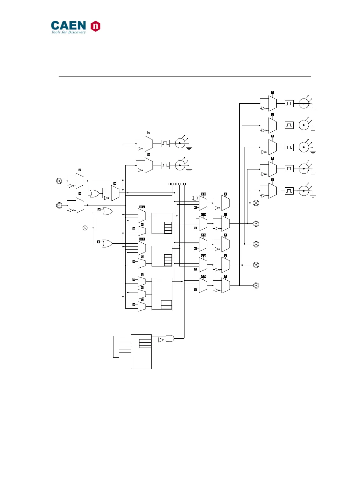
3.7. I/O internal connections
Fig. 39: Input/Output connections scheme
IN0
IMX[0]
IN1
0
1
0
1
0
1
00
01
10
11
IMX[1]
IMX[2]
OR[0]
IMX[4:3]
0
1
IMX[5]
OR[2]
STARTA
RESETA
PULSER-A
OUTPA
TA
WA
NA
RNGA
00
01
10
11
OR[1]
IMX[7:6]
0
1
IMX[8]
OR[3]
STARTB
RESETB
PULSER-B
OUTPB
TB
WB
NB
RNGB
0
1
IMX[11]
OR[5]
HIT
RES
SCALER
END_CNT
PULSE
END_CNT
LIMIT
AUTORES
0
1
IMX[10]
0
1
IMX[9]
OR[4]
GATE
00
01
10
11
OR[6]
OMX[1:0]
0
1
OMX[10]
O0-DS
LOC. MON.
VMON
LMADL
LMADH
LMC
AD
AM
WRITE
LWORD
IACK
DS0
DS1
VME BUS
IN0_OR_IN1
00
01
10
11OR[7]
OMX[3:2]
0
1
OMX[11]
O1-AS
AS
00
01
10
11OR[8]
OMX[5:4]
0
1
OMX[12]
O2-DTK
DTACK
00
01
10
11OR[9]
OMX[7:6]
0
1
OMX[13]
O3-BERR
BERR
00
01
10
11OR[10]
OMX[9:8]
0
1
OMX[14]
O4-VMON
IR[6:0]
INPUT0
INPUT1
SYSRES
PUSHBUTTON
/AS
LPOL[6]
0
1
LPOL[5]
0
1
LPOL[0]
0
1
LPOL[1]
0
1
LPOL[2]
0
1
LPOL[3]
0
1
LPOL[4]
0
1
0 1 2 3 4 5 6
IMX = Input MUX
OMX = Output MUX
IR = Input Register
OR = Input Register
LPOL = LED Polarity

Table of Contents