EasyManua.ls Logo

Chrysler Concorde 1993 - Page 698

Chrysler Concorde 1993
820 pages
Print Icon
To Next Page IconTo Next Page
To Next Page IconTo Next Page
To Previous Page IconTo Previous Page
To Previous Page IconTo Previous Page
Loading...
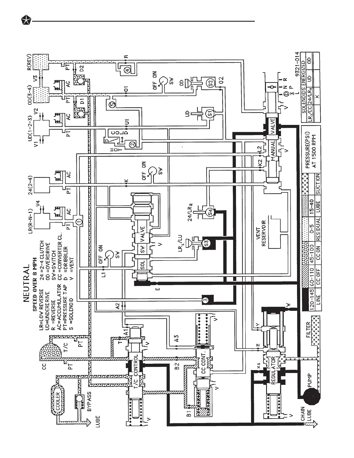
TRANSAXLE 21 - 99

Table of Contents

Related product manuals