EasyManua.ls Logo

MacDon 9000 - Page 88

MacDon 9000
142 pages
Print Icon
To Next Page IconTo Next Page
To Next Page IconTo Next Page
To Previous Page IconTo Previous Page
To Previous Page IconTo Previous Page
Loading...
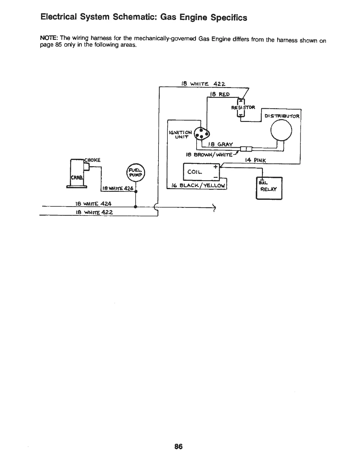
Electrical System Schematic: Gas Engine Specifics
NOTE
: The wiri
ng
harness for the mechanically-governed Gas Engine differs from the harness shown on
page 85 only in the following areas.
18-.a\\1"£
424
18
W\-\rTE:
424
18
'wHl'T'E
422
18
WHITE.
42.2.
IGW\TIOM
UNIT
18
REO
18
GaRAY
18
BROWN/WHITE
COIL.
86
DI
S~IBU1"0R
14 Pl~K

Table of Contents

Related product manuals