EasyManua.ls Logo

MacDon 9000 - Header & Reel Lift Hydraulic Schematic

MacDon 9000
142 pages
Print Icon
To Next Page IconTo Next Page
To Next Page IconTo Next Page
To Previous Page IconTo Previous Page
To Previous Page IconTo Previous Page
Loading...
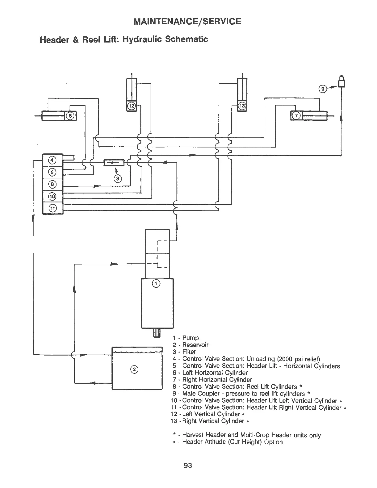
MAINTENANCE/SERVICE
Header
& Reel
Lift:
Hydraulic Schematic
-
I
,--------------1-
i... -
0
1 - Pump
2 - Reservoir
3 - Filter ·
4 - Control Valve Section: Unloading (2000 psi relief)
5 - Control Valve Section: Header Lift - Horizontal Cylinders
6 - Left Horizontal Cylinder
7 - Right Horizontal Cylinder
8 - Control Valve Section:
Reel
Lift Cylinders *
9 - Male Coupler - pressure
to
reel lift cylinders *
10 -Control Valve Section: Header Lift Left Vertical Cylinder
11
-Control Valve Section: Header Lift Right Vertical Cylinder
12 -Left Vertical Cylinder
13 - Right Vertical Cylinder
* - Harvest Header and Multi-Crop Header units only
- Header Attitude (Cut Height) Option
93

Table of Contents

Related product manuals